编号1:日本古野Furuno_FS-1550_电器原理说明书手册_1989

编号1:日本古野Furuno_FS-1550_电器原理说明书手册_1989新质力文库 - 聚焦新质生产力发展的数字化知识库_行业洞察 / 理论成果 / 实践指南免费下载新质力文库
编号1:日本古野Furuno_FS-1550_电器原理说明书手册_1989
此内容为付费资源,请付费后查看
1722
立即购买
您当前未登录!建议登陆后购买,可保存购买订单
付费资源

第1页 / 共22页
试读已结束,还剩21页,您可下载完整版后进行离线阅读
THE END
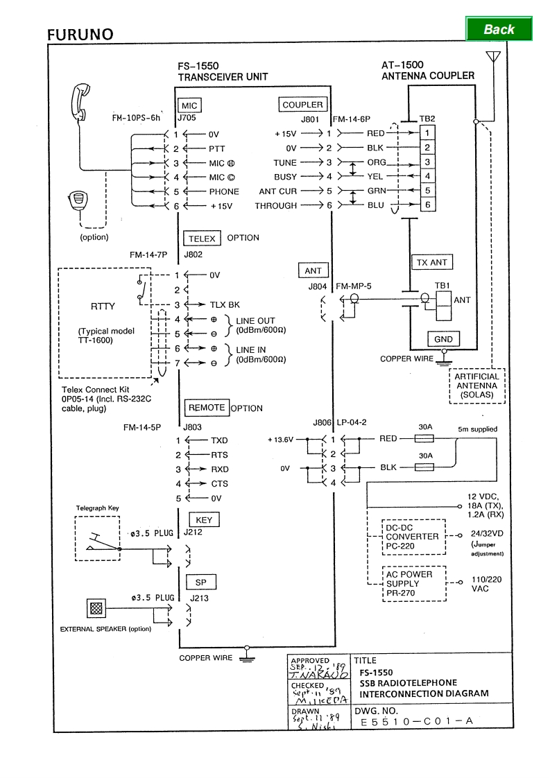
FURUNOBackFS-1550AT-1500TRANSCEIVER UNITANTENNA COUPLERMICCOUPLERFM-10PS-6hJ705J801FM-14-6PTB2OV+15V)1>RED-2PTT0V>2>BLK一23MICTUNE→3下ORG_4MICBUSY→4YEL-5PHONEANT CUR—今5>tGRN-56+15VTHROUGH→6〉BLU(option)TELEXOPTIONFM-14-7PJ802TX ANT1-OVANT24J804FM-MP-5TB1TLX BKANTRTTY--3LINE OUT(Typical model0(0dBm/600n)TT-1600)GND6LINE IN(0dBm/600n)COPPER WIREARTIFICIALTelex Connect KitANTENNA0P05-14 (Incl.RS-232C(SOLAS)cable,plug)REMOTE OPTIONFM-14-5PJ803J806LP-04-230A5m supplied1TXD+13.6VRED24-RTS30A3→RXDBLK-4←→CTS5OV12 VDC.Telegraph Keyo 18A (TX).1.2A(RX9KEY03.5 PLUGJ212DC-DCCONVERTER-024/32VD△PC-220(Jumperadjusiment)AC POWERSP-4SUPPLY0110/2203.5 PLUGJ213PR-270VACEXTERNAL SPEAKER (option)COPPER WIRETITLE9F5-1550CHECKED /SSSB RADIOTELEPHONEPf·1M
喜欢就支持一下吧
评论 抢沙发

请登录后发表评论

    请登录后查看评论内容