Kenwood_TL-933_电器原理图

Kenwood_TL-933_电器原理图新质力文库 - 聚焦新质生产力发展的数字化知识库_行业洞察 / 理论成果 / 实践指南免费下载新质力文库
Kenwood_TL-933_电器原理图
此内容为付费资源,请付费后查看
2939
立即购买
您当前未登录!建议登陆后购买,可保存购买订单
付费资源

第1页 / 共16页
试读已结束,还剩15页,您可下载完整版后进行离线阅读
THE END
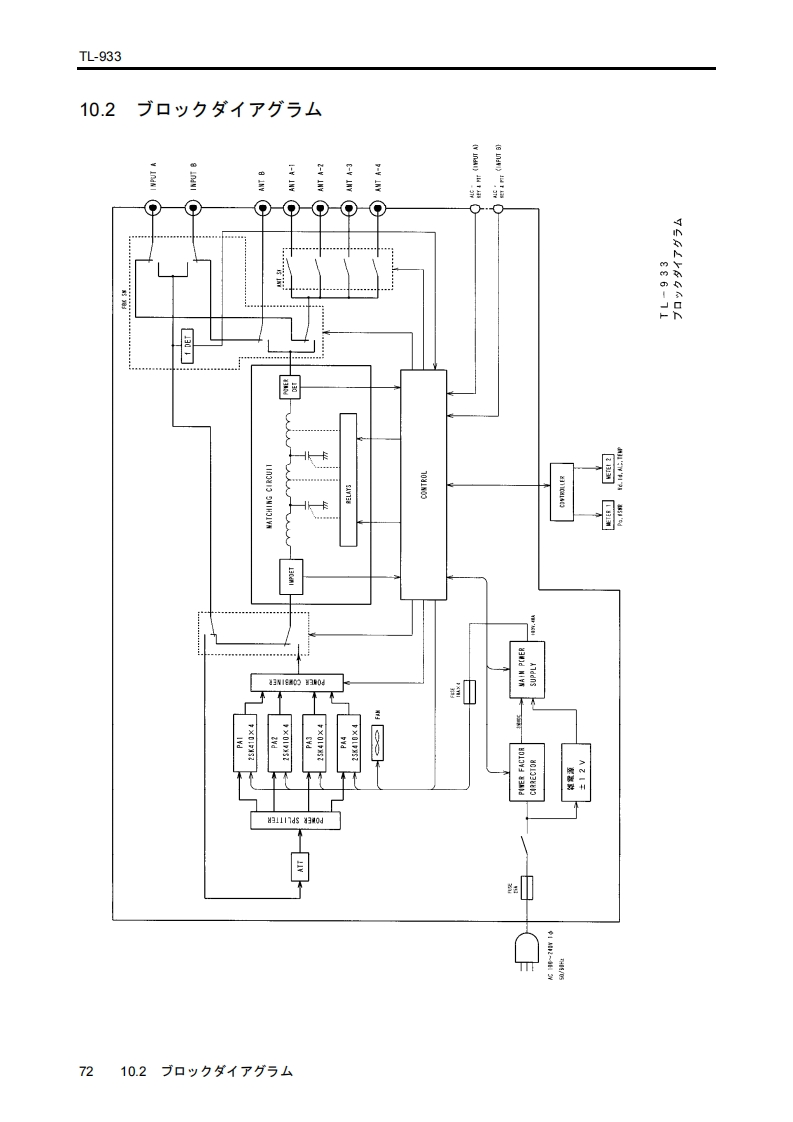
TL-93310.2ブ口y夕ダ不了与厶i nany1631302建剧43w1E60的304时A Z I91117ds430d27210.2口以夕ダ1了分与ㄙ
喜欢就支持一下吧
评论 抢沙发

请登录后发表评论

    请登录后查看评论内容