

第1页 / 共3页
试读已结束,还剩2页,您可下载完整版后进行离线阅读
THE END
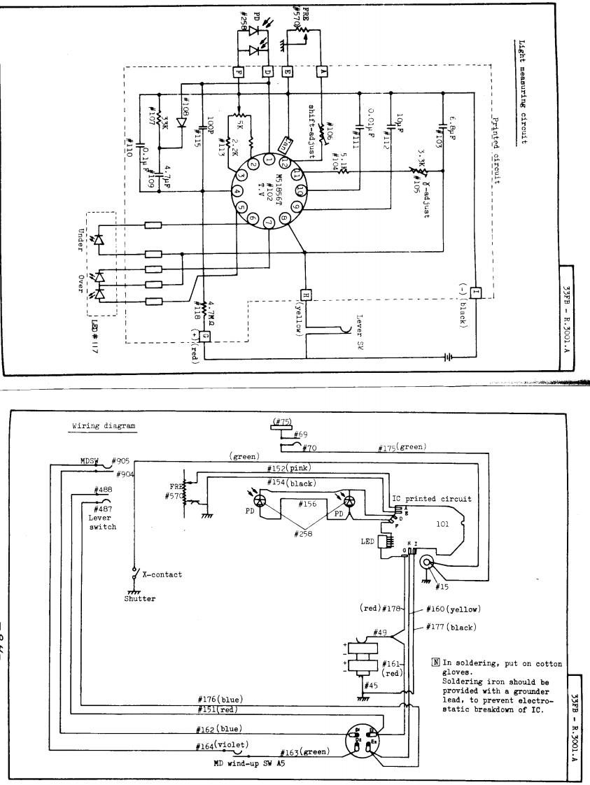
的白回白Sh117-8d15tLight measuring circuit自⊙M51856T⑧black)-.3001.AWiring diagram75970#175(greenMDSW1#905green)#904152(pink】#154b1ack》#488FRE#57printed circuit#487#156PDLeverPD Aswitch101#258LEDX-contact#15Shutter(red}米178#160(ye11ow)#49#177(b1ack)#161NIn soldering,put on cotton(redgloves.#45Soldering iron should beprovided with a grounder#176(b1ue)lead,to prevent electro-#1巧51red】etatic breakdown of IC.33FB162(b1ue)164(v1o1et)#163(green)-2.2001.AMD wind-up SW A5
请登录后查看评论内容