FRG-100_Schematic电器原理图手册

FRG-100_Schematic电器原理图手册新质力文库 - 聚焦新质生产力发展的数字化知识库_行业洞察 / 理论成果 / 实践指南免费下载新质力文库
FRG-100_Schematic电器原理图手册
此内容为付费资源,请付费后查看
2936
立即购买
您当前未登录!建议登陆后购买,可保存购买订单
付费资源

第1页 / 共10页
试读已结束,还剩9页,您可下载完整版后进行离线阅读
THE END
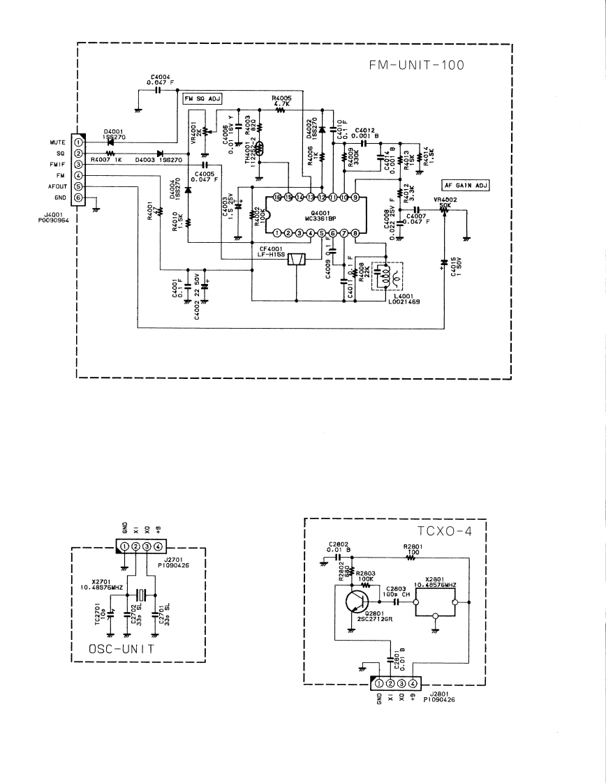
FM-UNIT-100029FM SQ ADJMD4001宁+MUTE①动So③R40071KD400319270FMIFFM0689-AFOUTAF GAIN ADJGND⑥是mVR400267②③④⑤-⑥⑦十素暑安只甲TCXO-4⑨@③⊙78p382610.3396M2C28031o.88g1GDp CHOSC-UNIT⑥②③⊙暑又只甲p826
喜欢就支持一下吧
评论 抢沙发

请登录后发表评论

    请登录后查看评论内容