

第1页 / 共6页
试读已结束,还剩5页,您可下载完整版后进行离线阅读
THE END
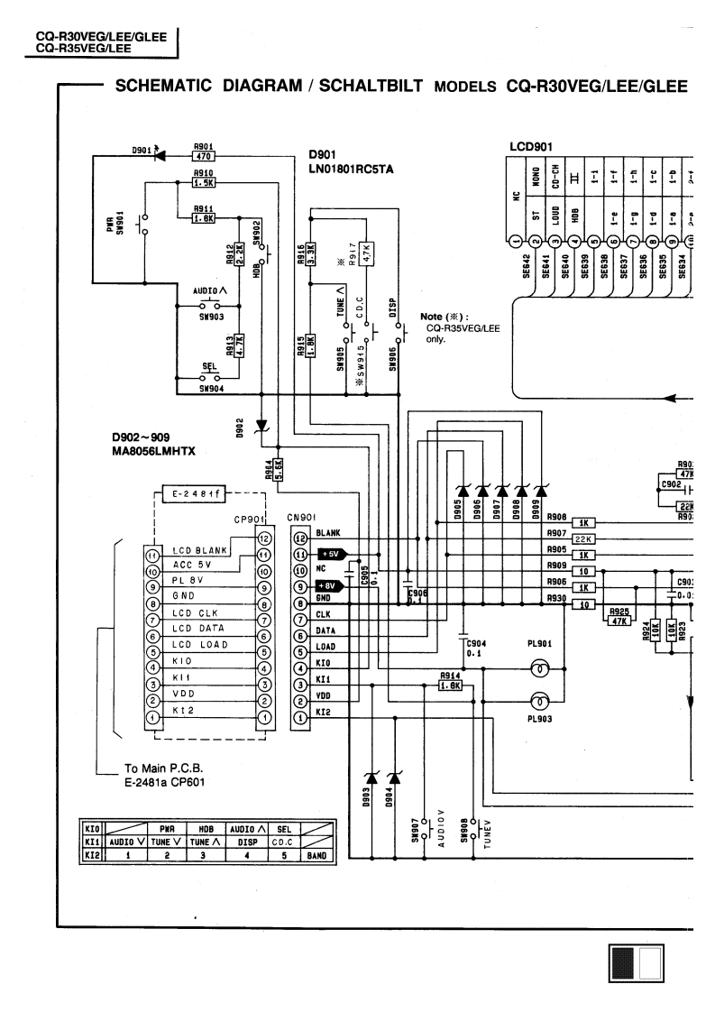
CQ-R30VEG/LEE/GLEECQ-R35VEG/LEESCHEMATIC DIAGRAM/SCHALTBILT MODELS CQ-R30VEG/LEE/GLEED901LCD901470D901A910LN01801RC5TA1.5KONONH3-03H三鹤F+93SLE93SAUDIO<06S903Note(蒸):CQ-R35VEG/LEE的鹤only.LbS904D902909MA8056LMHTX追R9047泳E-2481fc902t22XCP901LR90895K包BLANKR90722K@LCD BLANK+5VR905KACC 5V⊙NCR90910☐⑨PL 8V⑨+8VR906C90GNDR930C0.0⑧LCD CLK⑦⑦CLK⑥LCD DATA⑥DATALCD LOAD⑤LOAD629PL901KIOK11以R944⑦.或②VDD②K12KI2@PL903LTo Main P.C.B.E-2481aCP601本到KIOAUDIO A SELK11AUDIO V TUNE VTUNE ADISP CD.C剂KI2
请登录后查看评论内容