MCINTOSH-MC50_service-manual维修手册_b

MCINTOSH-MC50_service-manual维修手册_b新质力文库 - 聚焦新质生产力发展的数字化知识库_行业洞察 / 理论成果 / 实践指南免费下载新质力文库
MCINTOSH-MC50_service-manual维修手册_b
此内容为付费资源,请付费后查看
1929
立即购买
您当前未登录!建议登陆后购买,可保存购买订单
付费资源

第1页 / 共1页
已完成全部阅读,共1
THE END
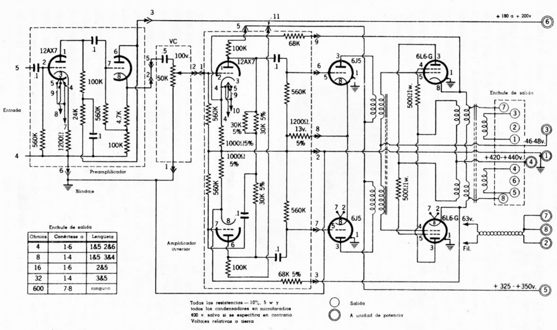
11+180a+200y68K1912AX7100K66L6-G312AX76J5650K54下100K59560KEnchule de sald107Entrada1200013v.18②w份100K10001259%5%46-48w.1000y2+420-+440n5%6Preamplilicador④8T100S⑥羲⑤560K6J56L6-G✉863vEnchule de salidaOhmiosConectese aLengueta41-61&52&6Ampliticodor613Fil②8141&53&416162&5100K321-438568K5%w60078ninguno+325·+350.⑤Todas las resistencias-10%.5 w ySalidatodos los condensadores en microlaradios400 v.salvo si se especitica en contrarioA unidad de potenciaVoltajes relativos a terra
喜欢就支持一下吧
评论 抢沙发

请登录后发表评论

    请登录后查看评论内容