idealarc_dc400维修手册含电器原理图

idealarc_dc400维修手册含电器原理图新质力文库 - 聚焦新质生产力发展的数字化知识库_行业洞察 / 理论成果 / 实践指南免费下载新质力文库
idealarc_dc400维修手册含电器原理图
此内容为付费资源,请付费后查看
3959
立即购买
您当前未登录!建议登陆后购买,可保存购买订单
付费资源

第1页 / 共8页
试读已结束,还剩7页,您可下载完整版后进行离线阅读
THE END
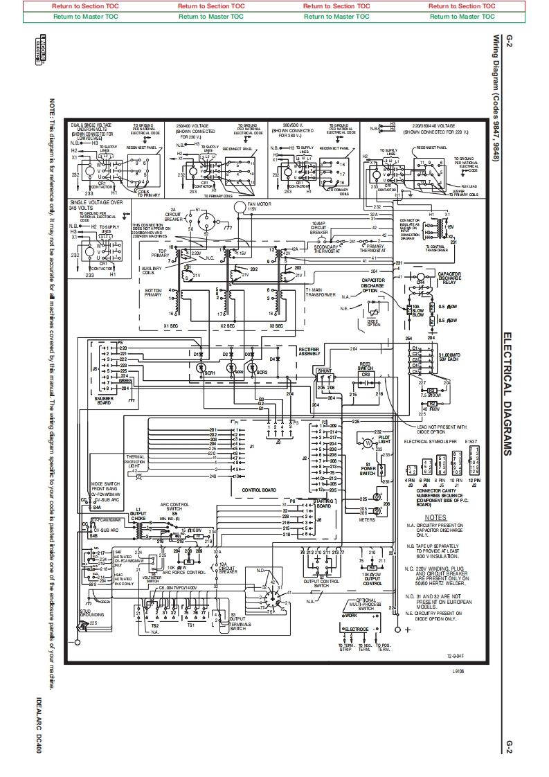
Return to Section TOCRetum to Section TOCRetum to Section TOCReturn to Section TOCRetum to Master TOCRetum to Master TOCReturn to Master TOCRetum to Master TOCWiring3NOTE:This diagram is品203040V0TAG220FOR 230 VDiagram(Codes 9847,9848)零园FAN MOTOR2263220/2022332 VT538自2色b+87Thewinng22e8i年TMTHELECTRICAL DIAGRAMS3217ELECTRICAL SYNBOLS PERE197a相涯CONTROL BOARDV-SLB ARCCHOKENOTES8N.BND 31 AND 32 APE NOTONT ON EUROPEAN+0225DIOCE OPTION ONLY.●ECTRODE01299gL心IDEALARC DC4008
喜欢就支持一下吧
评论 抢沙发

请登录后发表评论

    请登录后查看评论内容