

第1页 / 共22页

第2页 / 共22页
试读已结束,还剩20页,您可下载完整版后进行离线阅读
THE END
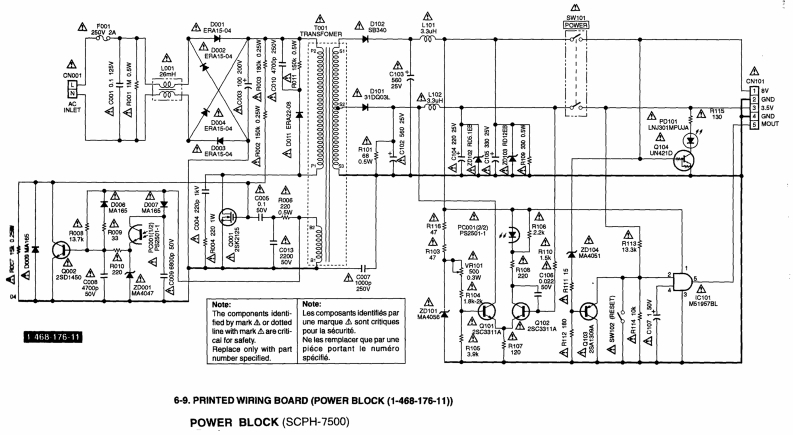
SONYSCPH-7500 SERIESSERVICE MANUALJapan ModelSCPH-7500US/Canada ModelSCPH-7501Australia ModelSCPH-7502A3rd EditionUK ModelSCPH-7502BAEP ModelSCPH-7502CAsian ModelSCPH-7503Reproduction prohibitedRegistered No.PlayStation
请登录后查看评论内容