Akai-1720-W-Schematic

Akai-1720-W-Schematic新质力文库 - 聚焦新质生产力发展的数字化知识库_行业洞察 / 理论成果 / 实践指南免费下载新质力文库
Akai-1720-W-Schematic
此内容为付费资源,请付费后查看
1723
立即购买
您当前未登录!建议登陆后购买,可保存购买订单
付费资源

第1页 / 共1页
已完成全部阅读,共1
THE END
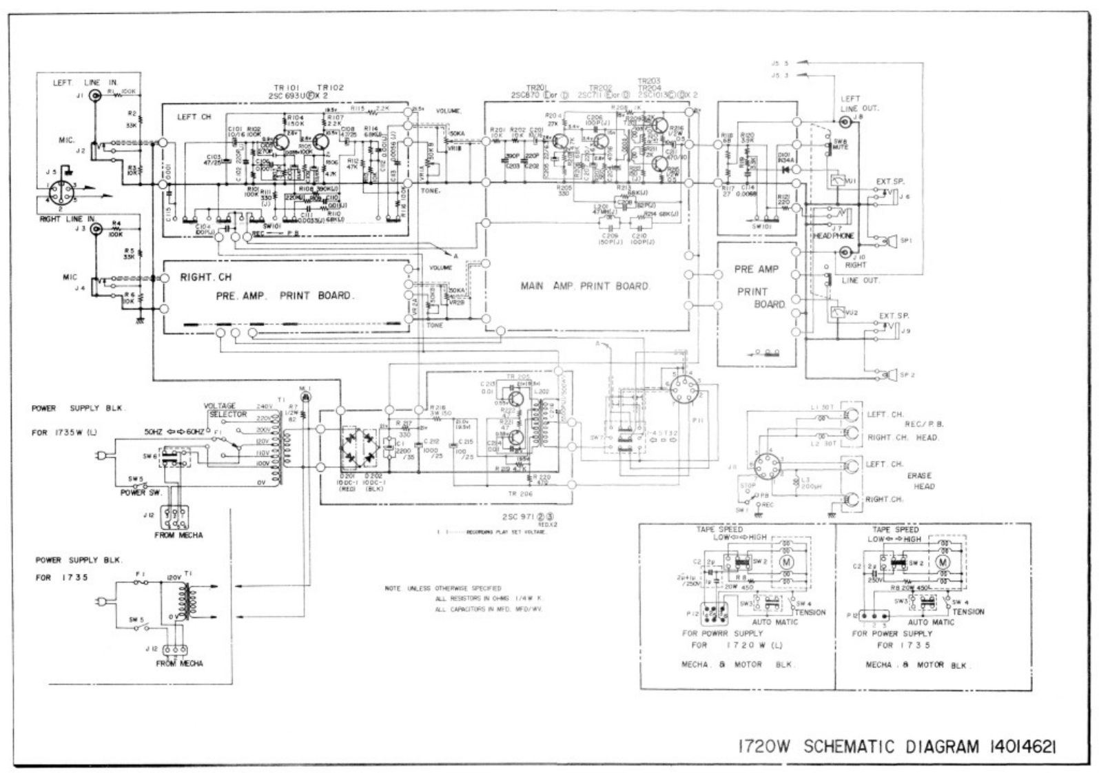
LEFTINLEFTLEFT CH204MIC.EXT SP.ONERGHT LINEPRE AMPMIC●RIGHT.CHMAN AMP PRINT BOARDLINE OUTPRE.AMP.PRINT BOARDPRINTBOARDEXT SP.SP2POWER SUPPLY BLK240yLEFT CH.REC/PBFOR 1735W (L50Hz中中60H26FRIGHT CH.HEADL2 30TwsLEFT CH55ERASEPOWEN SW.HEADT206RIGHT.CH25c913TAPE S花EDTAPE SPEEDFROM MECHALOW✉中HIGH rL0W◆H州GHPOWER SUPPLY BLK225w2M2F0R1735NOTE UNLESS OTHERWGE SPECHEDLeST0%NC61/4¥K5w32Po●TENSIONAUTO MATICAUTO MATICFOR POWRR SUPPLYFOR POWER SUPPLYF0R1720W(LF0R1735FROM MECHAMECHA.8 MOTOR BLKMECHA.8 MOTOR BLK1720W SCHEMATIC DIAGRAM 14014621
喜欢就支持一下吧
评论 抢沙发

请登录后发表评论

    请登录后查看评论内容