Kenwood_PS-510_维修说明书图册

Kenwood_PS-510_维修说明书图册新质力文库 - 聚焦新质生产力发展的数字化知识库_行业洞察 / 理论成果 / 实践指南免费下载新质力文库
Kenwood_PS-510_维修说明书图册
此内容为付费资源,请付费后查看
1723
立即购买
您当前未登录!建议登陆后购买,可保存购买订单
付费资源

第1页 / 共1页
已完成全部阅读,共1
THE END
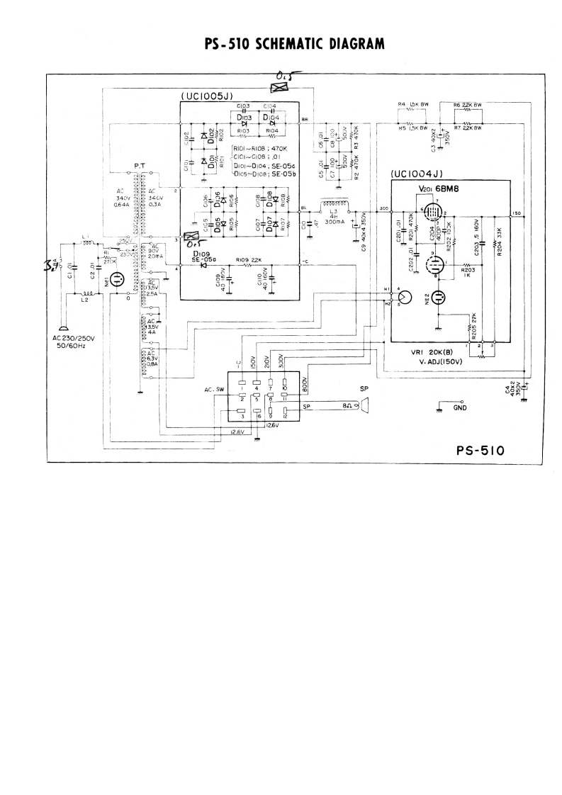
PS-510 SCHEMATIC DIAGRAM✉(UCI005J)6RIOI-RICB 470K8T831C0i-Ci0801P.T67D1o1-D104,SE05G4盟D1c5-D108;SE-05b(UC1004J】AC2Vaor 6BM81508300mA0232660022KAC230/250W50/60HzVRI 20K(B)V.ADJ(I50V)AC.SWSPGND26PS-510
喜欢就支持一下吧
评论 抢沙发

请登录后发表评论

    请登录后查看评论内容