Akai-HXM630W-tape-电气原理图手册

Akai-HXM630W-tape-电气原理图手册新质力文库 - 聚焦新质生产力发展的数字化知识库_行业洞察 / 理论成果 / 实践指南免费下载新质力文库
Akai-HXM630W-tape-电气原理图手册
此内容为付费资源,请付费后查看
1727
立即购买
您当前未登录!建议登陆后购买,可保存购买订单
付费资源

第1页 / 共13页
试读已结束,还剩12页,您可下载完整版后进行离线阅读
THE END
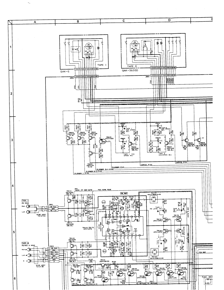
DTAPE ITAPE IGAK-5GAK-3600D2開·袋3潮CAN31 P1324Ps】江地水南可09⊙包hLehT子,”TAPEPB/REC.E HEAO港润2⊙0.012湘器25A10314(525,6
喜欢就支持一下吧
评论 抢沙发

请登录后发表评论

    请登录后查看评论内容