

第1页 / 共7页

第2页 / 共7页

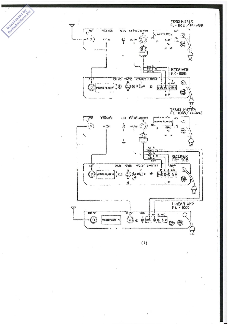
第3页 / 共7页

第4页 / 共7页

第5页 / 共7页
试读已结束,还剩2页,您可下载完整版后进行离线阅读
THE END
INSTRUCTION BOOKFORFL-1000 LINEAR AMPLI FIERIMPORTANDDO NOT OPERATE THIS LINDAR AMPLIFIER BCFORE GETTING COMPLETE UNDER-STANDING OF TAIS INSTRUCI ION BOOK.DANGERHIGI VOLTAGE JS USED FOR PLATE SUJPPLY.CHECK HIGH VOLTAGE FIRSTWITH VTVM BEFORB OPENING SHIELD'COVER ON AMPLIFIER SECTION.L-1000 Iinear Ampl1-zer 2%a desk tou kilowatts SSH ampiifferwith builtin power supply.Th【smp11fir1 sdesigned to"w藏Wehwith our Fl.suries $58 transaitter,however any 85B transmitterscapable of power output of 30 to 100 watt can be used as an excitorwithout any modification.之ECIRICA】IyCicuitGroundrd Grid,Class AB2.Frequency rangoB0,40,20,J5,10mgt@x5Matu父b0nd墙:Power input960 watts PCP maximum.Plate voltage850vo1I0,:Puw0rxP灯u1rCmn1AC,100/110/200/220v1ts,50/60cp=Driving power30 to 100 wa+ts PEPImpedanceInput Approx.50 ohms,output 50-I00os.Tube and diode4·6.s6A5,8·8s1s,4-5GJh,2-18-10078,CunlingForced air cooling.Sik姑7-1w"h【gh,15"w1dr,1】-3/4"deep.WeLght20 Kos.Anprox.(1)
请登录后查看评论内容