

第1页 / 共8页

第2页 / 共8页

第3页 / 共8页

第4页 / 共8页

第5页 / 共8页
试读已结束,还剩3页,您可下载完整版后进行离线阅读
THE END
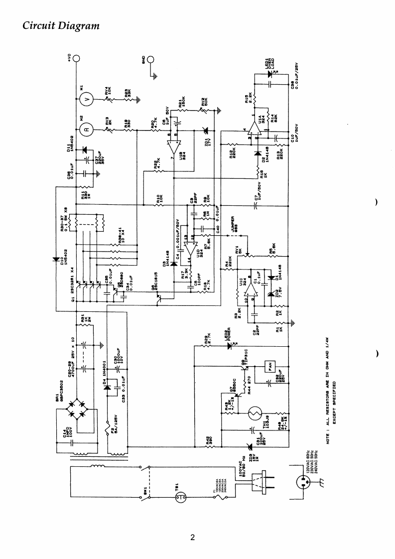
Power SupplyVERTEX STANDARD CO.,LTD.4-8-8 Nakameguro,Meguro-Ku,Tokyo 153-8544,JapanVERTEX STANDARDUS HeadquartersFP-1030A10900 Walker Street,Cypress,CA 90630,U.S.AYAESU EUROPE B.V.P.O.Box 75525,1118 ZN Schiphol,The NetherlandsYAESU UK LTD.Technical SupplementUnit 12.Sun vaRey Business Park.Winnall loseWinchester.Hampshire,S023 0LB,U.K.VERTEX STANDARD HK LTD.Unit 5,20F Seaview Centre,139-141 Hoi Bun Road,Kwun Tong.Kowloon,Hong Konge2003 VERTEX STANDARD CO.,LTD.Printed in Japan.METAL TOP CABINET AC:100V(VXSTD P/N S8001583)METAL TOP CABINET AC:120V(VXSTD P/N S8001583)ALUMINUM TOP CABINET AC:230V(VXSTD P/N S8001584)ALUMINUM TOP CABINET AC:240V(VXSTD P/N S8001584)PANEL METER(VXSTD P/N S8100668)ROCKER SWITCH(VXSTD P/N S8100688)看FRONT PANEL ASS'Y(VXSTD P/N S8001645)CIGARETTE SOCKET COVER(VXSTD P/N S8001580)AC CODE AC:100V(VXSTD P/N S8100744)AC CODE AC:120V(VXSTD P/N S8100746)AC CODE AC:230V(VXSTD P/N S8100745)AC CODE AC:240V(VXSTD P/N S8100747)UK PLUG AC:240V(VXSTD P/N S8100748)SpecificationsVOLTAGE TYPEAC 120VAC 230VAC 240VRATED VOLTAGE RANGE±7%OUTPUT VOLTAGE13.8V DC (FIXED)OUTPUT CURRENT25 A CONTINUOUSOVERLOAD PROTECTION27ARIPPLE VOLTAGEBETTER THAN 3mVp-p AT 13.8V,25 ACOOLING SYSTEMTHERMOSTATICALLY-CONTROLLED COOLING FANCIRCUIT TYPELINEAR SERIESAC INPUT FUSE8A5AWEIGHT9.5kg(20.9LBS)DIMENSIONS:25000×150(H×240(D)mm(9.8"×5.9"×9.571
请登录后查看评论内容