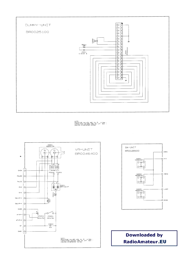
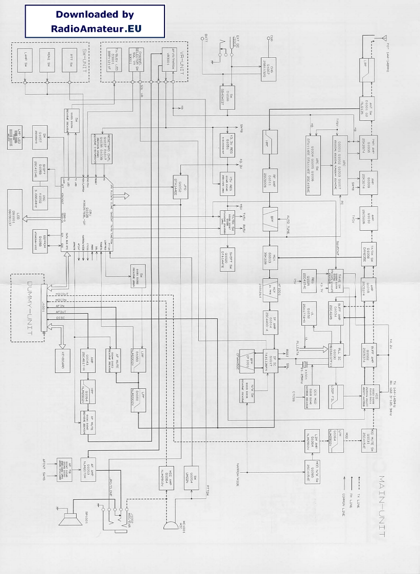
VX150_电器原理图找手册网32天前发布关注私信0.79MB4页047VX150_电器原理图此内容为付费资源,请付费后查看¥19¥21黄金会员免费钻石会员免费登录购买付费资源 第1页 / 共4页 第2页 / 共4页 第3页 / 共4页 第4页 / 共4页 已完成全部阅读,共4页 THE END威泰克斯 文本预览 Downloaded byRadioAmateur.EUPSW-LNIP-UNIDUMMY-UNIT国国国国!国伊国11月MAIN-UNIT 查看更多 收起部分 喜欢就支持一下吧收藏
请登录后查看评论内容