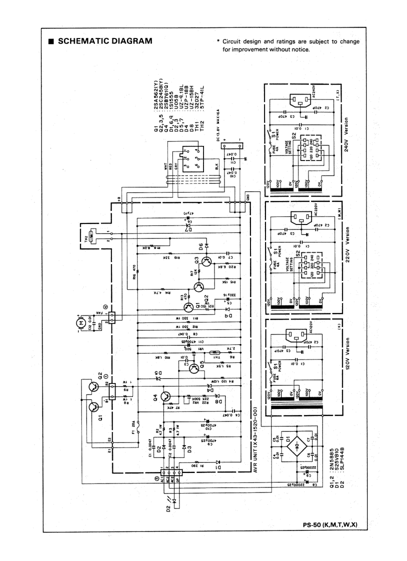
Kenwood—PS-50-Instruction-Manual

Kenwood---PS-50-Instruction-Manual-找手册网
Kenwood—PS-50-Instruction-Manual
此内容为付费资源,请付费后查看
1921
付费资源

第1页 / 共4页

第2页 / 共4页

第3页 / 共4页

第4页 / 共4页
已完成全部阅读,共4
THE END
DC POWER SUPPLYPS-50INSTRUCTION MANUALKENWOOD CORPORATIONSCHEMATHEEKKENWOODBeh.T.HultermansPostbus 42285604 EE EindhovenPRINTED IN JAPAN B50-8051-30 (K.M,T.W.X)(G)89/1211
喜欢就支持一下吧
评论 抢沙发

请登录后发表评论

    请登录后查看评论内容