KENWOOD–TH-27-维修电器原理图手册

KENWOOD--TH-27-维修电器原理图手册-找手册网
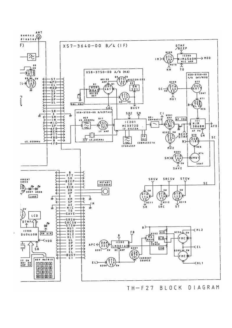
KENWOOD–TH-27-维修电器原理图手册
此内容为付费资源,请付费后查看
1921
付费资源

第1页 / 共2页

第2页 / 共2页
已完成全部阅读,共2
THE END
TX-RXUN1T(X57-3640-00)f.mthe fres1-97s0-00t/0TVE刃X57-3640-00A/4(R×58-3740-00W-VC0】92ANT SV型TS-AV22A不APC小SVFB>T XY图的k5RH81t/03M5下c0"t®卧X58-3750-008/6(EL),份到围习德→REN图X57-3640-00C/4(C0NTR0L)铃5c17710→5NA049YBA米J202UREE30t品演tE362业B EE P5-8053BATTX57-3640-00D/4(CHARGER)P75112GfCTCSS UNIT0160《x52-3710-00)TSU-77385HDt-04(0PT10N)→T0C L K
喜欢就支持一下吧
评论 抢沙发

请登录后发表评论

    请登录后查看评论内容