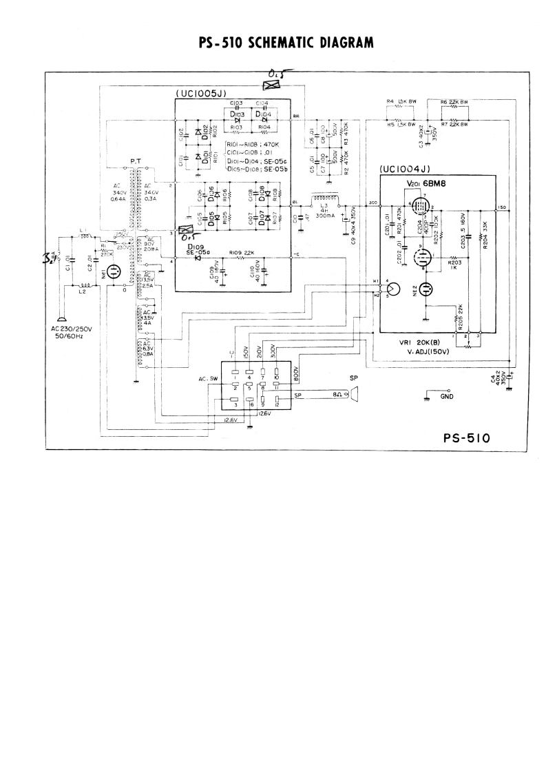
Kenwood_PS-510_电器原理图找手册网32天前发布关注私信0.46MB1页043Kenwood_PS-510_电器原理图此内容为付费资源,请付费后查看¥19¥21黄金会员免费钻石会员免费登录购买付费资源 第1页 / 共1页 已完成全部阅读,共1页 THE END建武 文本预览 PS-510 SCHEMATIC DIAGRAM✉(UCI005J)6RIOI-RICB 470K8T831C0i-Ci0801P.T67D1o1-D104,SE05G4盟D1c5-D108;SE-05b(UC1004J】AC2Vaor 6BM81508300mA0232660022KAC230/250W50/60HzVRI 20K(B)V.ADJ(I50V)AC.SWSPGND26PS-510 查看更多 收起部分 喜欢就支持一下吧收藏
请登录后查看评论内容