

第1页 / 共38页

第2页 / 共38页

第3页 / 共38页

第4页 / 共38页

第5页 / 共38页

第6页 / 共38页

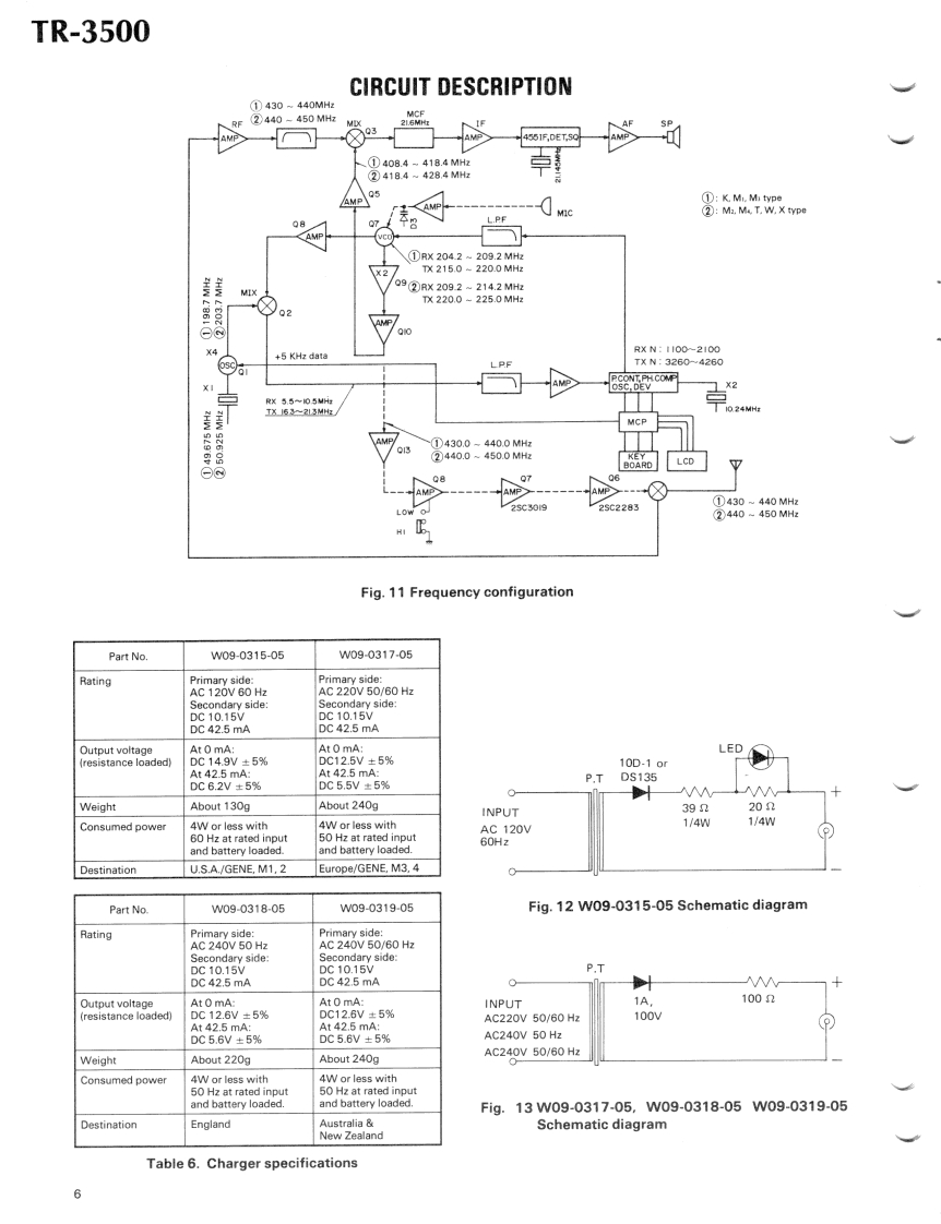
第7页 / 共38页

第8页 / 共38页

第9页 / 共38页

第10页 / 共38页
试读已结束,还剩28页,您可下载完整版后进行离线阅读
THE END
KENWOODSERVICE MANUALTR-3500BT-1,MS-1,PB-25,SC-4,ST-2SMC-25,TU-35A/TU-35B,TU-170 CM FM SYNTHESIZED HAND-HELD TRANSCEIVERSPECIFICATIONS[GENERAL]Weight.With Ni-Cd battery:540 g(1.2 lbs.)Frequency Range.......440.000-449.995 MHz (K M1.M3)With manganese battery:530 g(1.2 Ibs.)430.000-439.995MHz[TRANSMITTER](M2.M4.T.W.X)RF Output Power.......HI.1.5 WFrequency Step..........5 kHzLOW=0.3 W approxMemory Channels....10 CHModulation.VariablereactancedrectshifMode.EM(F3)Frequency Tolerance.Less than±20×10Operating voltage.....8.4VDC±25%(-10C+50CPower Requirement..8.4 V.400 mAH [Ni-Cd battery pack)Ma×imum F0 quencyPOWER/VOL9V AA manganese or alkaline (not Ni-Cd)6Deviation.±5kHzpcs.(battery case optionallSpurious Radiation....Less than-60 dBBack-up Power Re-[RECEIVER]quirement...CR2032 Lithium battery (supplied)444Double conversion superheterodyneCurrent Drain.Approx 35 mA in receive mode with no in-Intermediate Fre-put signalquency..1st IF =21.6 MHzApprox 700 mA in Hl transmit mode (at2nd IF =455 kHz8.40Sensitivity.Better than 1uV for S/N 30 dBApprox.350 mA in Low transmit mode (atLess than 0.25uV for 12 dB SINAD8.4MPass-Band Width.......12 kHz (More than-6 dB)Approx 1A for memory back-upSelectivity.44424 kHz (Better than-45 dB)Grounding.NegativeSpurious月0 sponse..:Better than 50dBOperating Tempera-Squelch Sensitivity...Less than 0.25 uV(threshold)ture.....-20Cto+50CAudio Output Power..More than 400mW(at 10%distorAntenna Impedance..50tion and 8 load)MicrocomputerICs6Transistors49KM0.5251(W)Note:Circuit and ratings may change without notice due to deve-Diodes45K.MX1.43Tlopments in technology41/W)LCDLEDDimensionsWith Ni-Cd battery:66 (2.6)Wx 168SC-4:Except USA market6.7H×40(1.6)D mm (inch)TU-1:Available onty for USAWith manganese battery:66(2.6)W×176(7.0H×40(1.6)D mm(inchCONTENTSCIRCUIT DESCRIPTION224PARTSLIST..........ST-2aaa25DISASSEMBLY.a…27TR-35DOSMC-25.4PACKING......13BT-1,PB-25,SC-4..PC BOARD VIEWSTU-35A.TU-35B...29TX.RX UNIT (X44-1500-014LEVEL DIAGRAM...PLL UNIT(X50-1890-00).............16REFERENCE DATA.32ADJUSTMENT.20BLOCK DIAGRAM..33MS-23SCHEMATIC DIAGRAM (K M)........................34SCHEMATIC DIAGRAM (W,T)................35
请登录后查看评论内容