

第1页 / 共78页

第2页 / 共78页

第3页 / 共78页

第4页 / 共78页

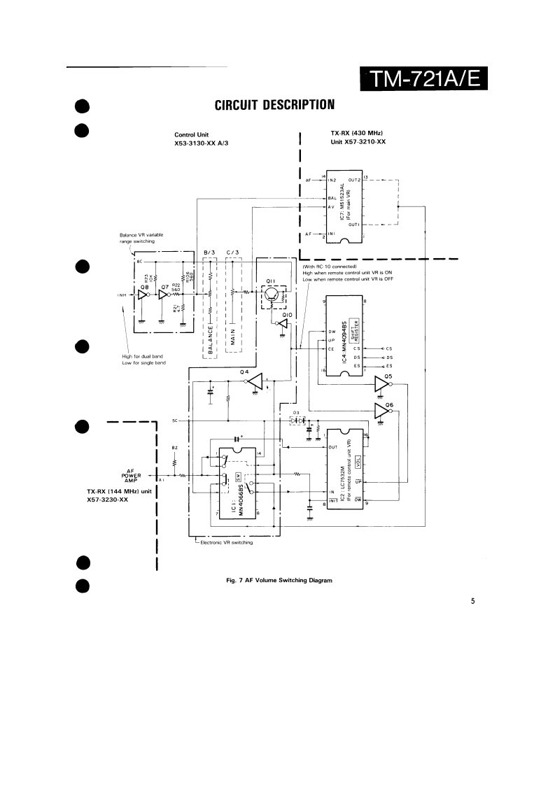
第5页 / 共78页

第6页 / 共78页

第7页 / 共78页

第8页 / 共78页

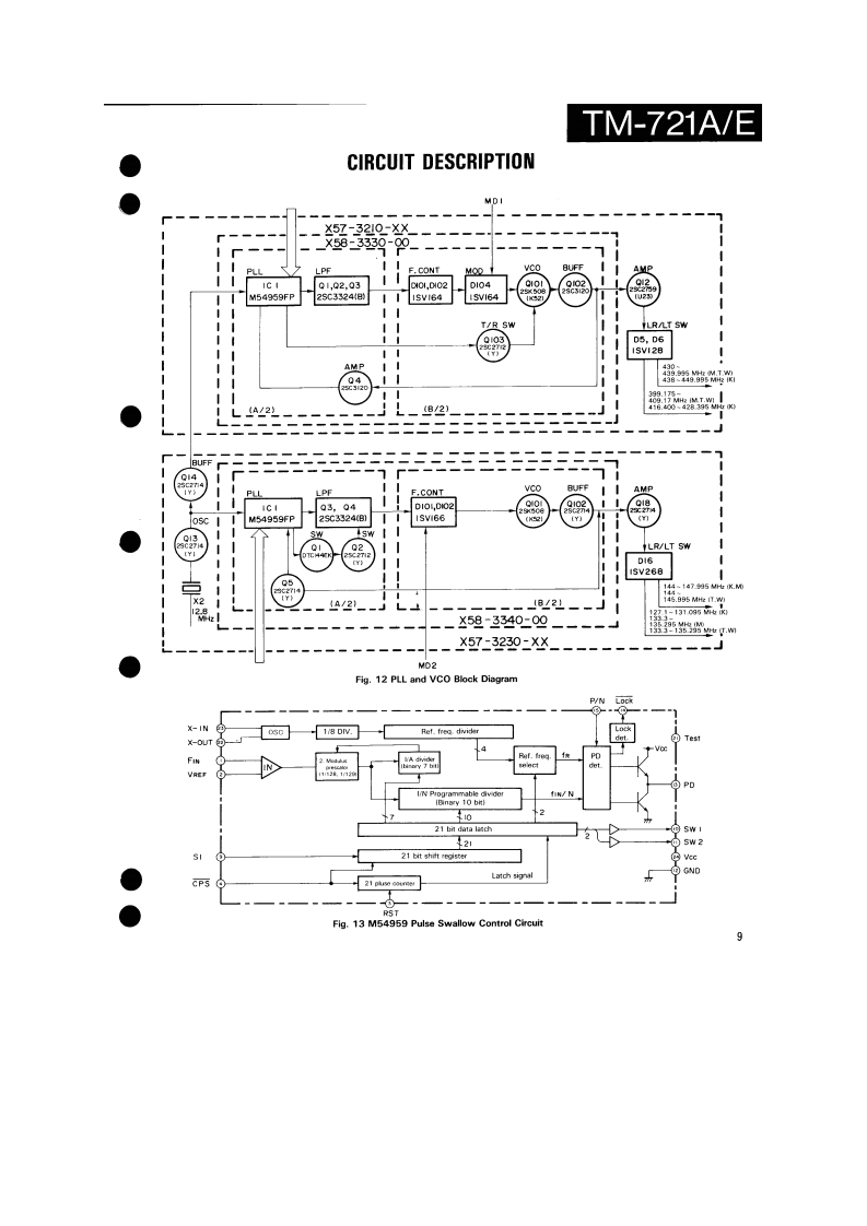
第9页 / 共78页

第10页 / 共78页
试读已结束,还剩68页,您可下载完整版后进行离线阅读
THE END
144/430MHz FM DUAL BANDERTM-721A/EKENWOODSERVICE MANUALC1988-2 PRINTED IN JAPANB51-3476-00T)864Knob (Main)Knob(F月Metallic cabinet (Top)Knob (SG](K29-3060-041K29-314304){A01-1047-021K29-3116-04Panel ass'y'A20-1Knob (AF)K29-3115-04KnobKnobKnob (DUAL)(K29-3111-04K29-3112-04)×5(K29-3113-04)×3Pancl*Microphone*x3A20-91KENWOOD146.9709B525Knob (Sub-Encoder)Knob (Button)Metallic cabinet (Bottom)K29-3145-041(K27-3026-041×24A01-1048-021Knob [Up/Down)Knob IButton)Knob (LOW)(K29-3114-04)×2K27-3028-041K29314404*Refer to parts list on page 25.CONTENTSPhoto is TM-721A.CIRCUITCONTROL UNIT (X53-3130-XX).............................61DESCRIPTION OF ELEMENTS..........17144 MHz TX-RX UNIT (X57-3230-XX).....................63PARTS LIST....25430 MHz TX-RX UNIT(X57-3210-XX)......65EXPLODED VIEW46FINAL UNIT (430 MHz)(X45-3180-XX)....................67PACKING.......................................48FINAL UNIT (144 MHz)(X45-3180-XX).........68ADJUSTMENT.….49SCHEMATIC DIAGRAM............................................69TERMINAL FUNCTIONS..................56LEVELDIAGRAM.3PC BOARD VIEW/SCHEMATIC DIAGRAMBLOCK DIAGRAM….75144 MHz VC0UNT(X58-3340-00).59TSU-6 (CTCSS UNIT)..........6430 MHz VC0UNT(X58-3330-00).....60SPECIFICATIONS.........................Back cover
请登录后查看评论内容