

第1页 / 共26页

第2页 / 共26页

第3页 / 共26页

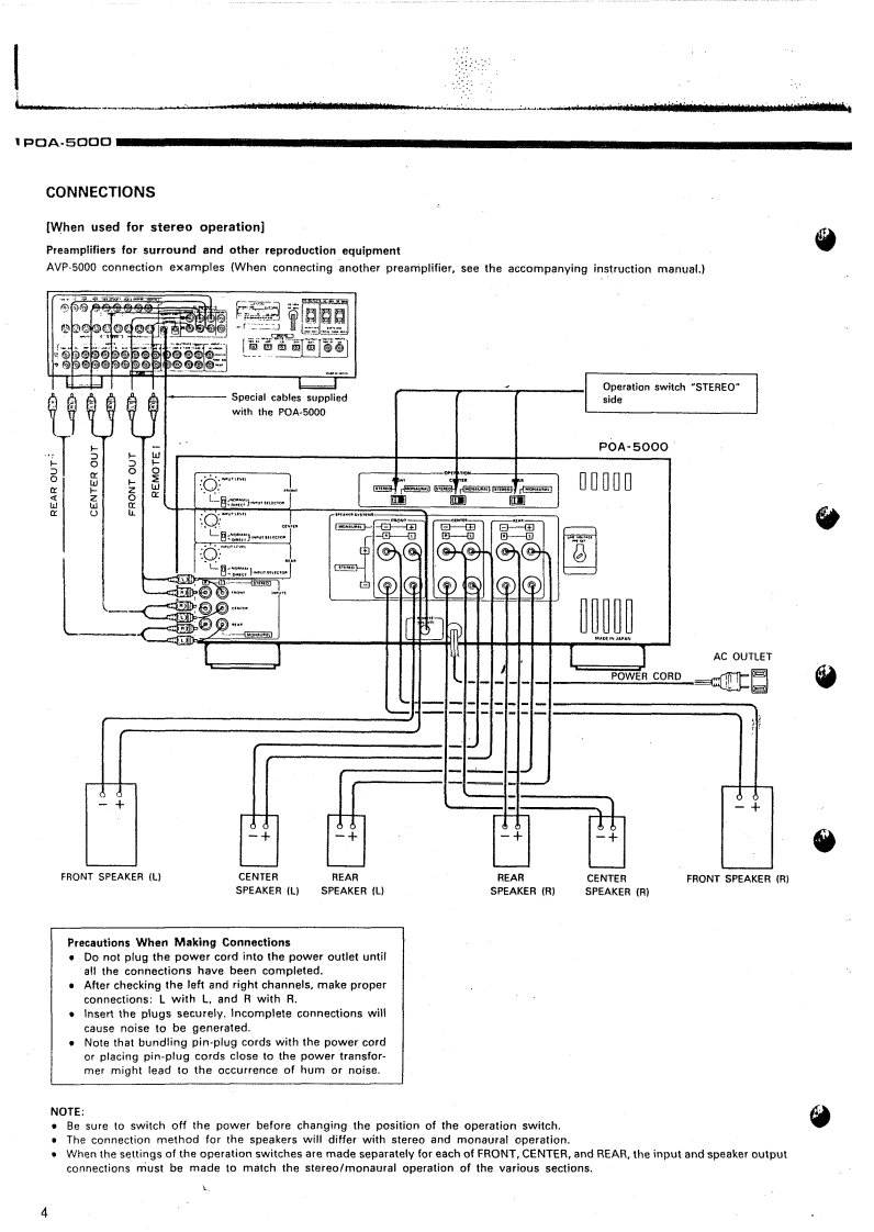
第4页 / 共26页

第5页 / 共26页

第6页 / 共26页

第7页 / 共26页

第8页 / 共26页

第9页 / 共26页

第10页 / 共26页
试读已结束,还剩16页,您可下载完整版后进行离线阅读
THE END
DENONHi-Fi Component.SERVICE MANUALMODEL POA-5000STEREO POWER AMPLIFIER-TABLE OF CONTENTS-OPERATING INSTRUCTIONSBLOCK LEVEL DIAGRAM.2-8DISASSEMBLY INSTRUCTIONS910-11ADJUSTING AND CHECKINGSEMICONDUCTORS......:.......12-133P.W.BOARD OF 1U-2236 POWER AMPLIFIER UNITP.W.BOARD OF 1U-2235 INPUT/CONTROL UNIT141P.W.BOARD OF 1U-2237 POWER SUPPLY UNIT16PARTS LIST OF 1U-2236 POWER AMPLIFIER UNITPARTS LIST OF 1U-2235 INPUT CONTROL UNIT17-18PARTS LIST OF 1U-2237 POWER SUPPLY UNIT…18-19PARTS LIST OF EXPLODED VIEW.....PARTS LISTOF PACKING&ACCESSORIES....................................0EXPLODED VIEWWIRING DIAGRAM.·00SCHEMATIC DIAGRAM2223-NIPPON COLUMBIA CO..LTD.
请登录后查看评论内容