HarmanKardon-Signature1_5-pwr-电气原理图手册

HarmanKardon-Signature1_5-pwr-电气原理图手册-找手册网
HarmanKardon-Signature1_5-pwr-电气原理图手册
此内容为付费资源,请付费后查看
1921
付费资源

第1页 / 共3页

第2页 / 共3页

第3页 / 共3页
已完成全部阅读,共3
THE END
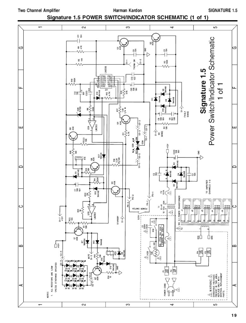
Two Channel AmplifierHarman KardonSIGNATURE 1.5Signature 1.5 POWER SWITCH/INDICATOR SCHEMATIC (1 of 1)Nmun8日金年(5W程首M50L2nMS'L aunjeubIS3制8品是E-pd(00:mu19
喜欢就支持一下吧
评论 抢沙发

请登录后发表评论

    请登录后查看评论内容