Akai-AA-8030-AA-8030-L-维修电器原理图手册

Akai-AA-8030-AA-8030-L-维修电器原理图手册-找手册网
Akai-AA-8030-AA-8030-L-维修电器原理图手册
此内容为付费资源,请付费后查看
1921
立即购买
您当前未登录!建议登陆后购买,可保存购买订单
付费资源

第1页 / 共2页

第2页 / 共2页
已完成全部阅读,共2
THE END
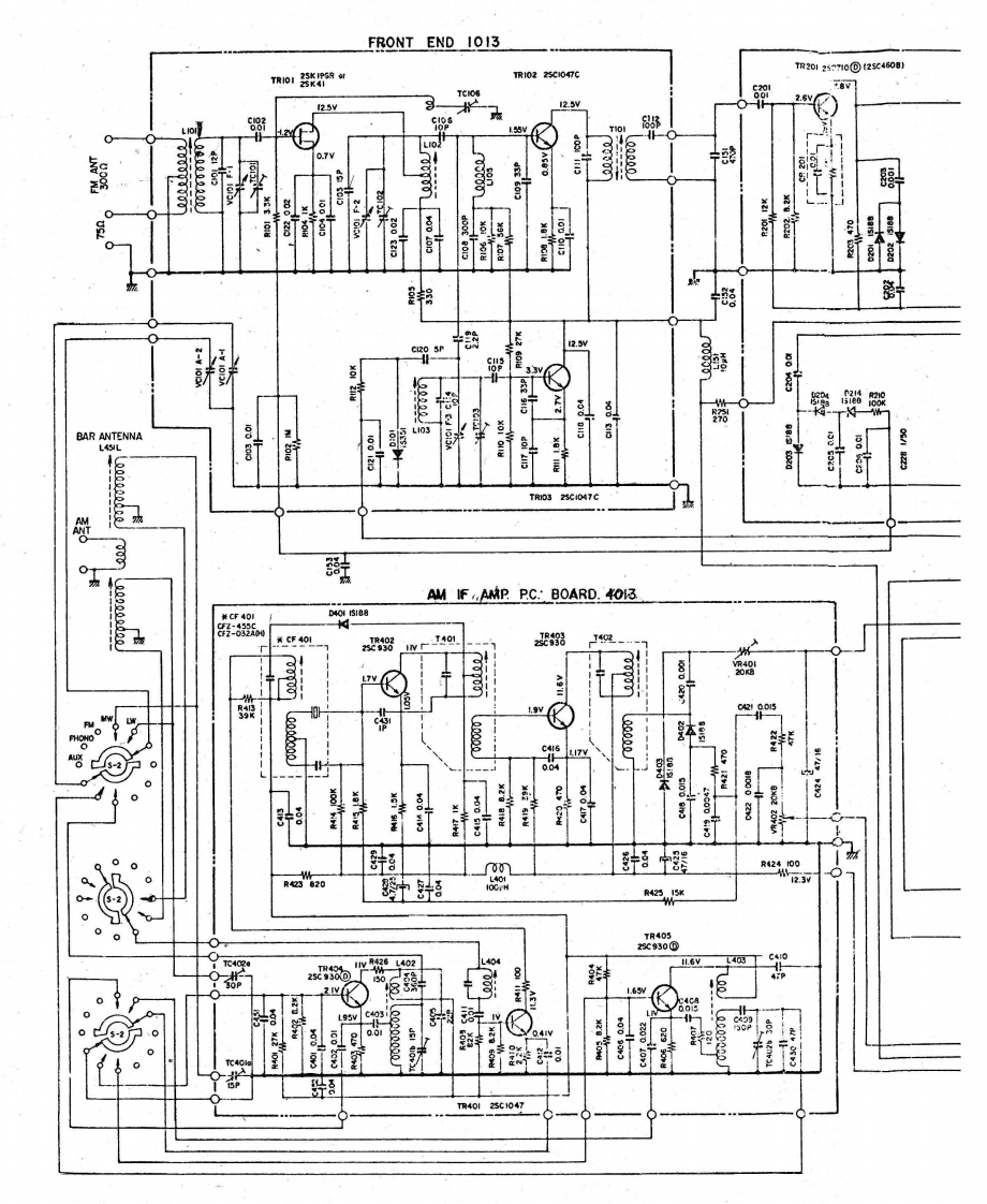
FRONT END 1013TR2o12571o@2546081Ro1教9TR1022C0p012.5V的野歌:的罗熟0器BAR ANTENNAL4SIL計爱1222322922TRIOS28g047CAM PC.'BOARD.4013装CF40D40510898T4018T入h01带.9y洪LI7V图:中墨20N●T499.6V40网工zc58065C03新新25C1047
喜欢就支持一下吧
评论 抢沙发

请登录后发表评论

    请登录后查看评论内容