

第1页 / 共28页

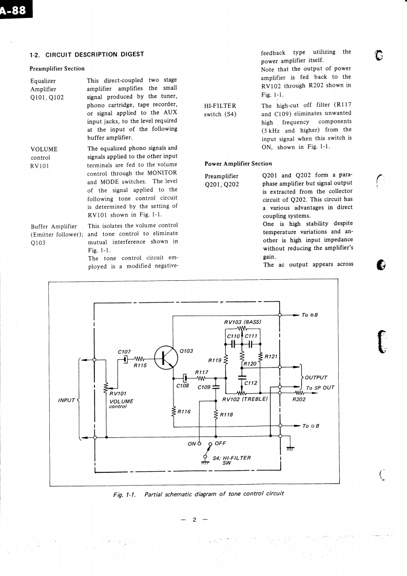
第2页 / 共28页

第3页 / 共28页

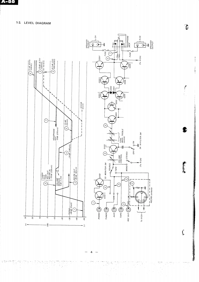
第4页 / 共28页

第5页 / 共28页

第6页 / 共28页

第7页 / 共28页

第8页 / 共28页

第9页 / 共28页

第10页 / 共28页
试读已结束,还剩18页,您可下载完整版后进行离线阅读
THE END
s▣TA-88CSet using ISO screwsUK and AEP Model骨SPECIFICATIONSPOWER AMPLIFIER SECTIONInput sensitivityPHONO:3 mV 50 k ohmsDynamic power:50 watts,both channels operatand impedance:TUNER,AUXing:4 ohms.TAPE250mV50 k ohms40 watts,both channels operat-REC/PB (input]ing:8 ohms.RMS power:18 watts,per channel,bothSignal output andREC OUT:250 mV 10 k ohmschannels operating:4 ohms.output impedance:HEADPHONE OUT:280mV13 watts,per channel,both270 ohmschannels operating:8 ohms.REC/PB(output):30 mV80k ohmsRated output:11 watts per channel,bothchannels operating:8 ohms."GENERALPower band width:20 Hz to 20 kHz,IHFPower consumption:80 wattsHarmonic distortion:Less than 1.0%at rated outputPower requirement:110,127,220.240V50/60Hz(at 1 kHz)IM distortion:Less than 1.0%at rated outputDimensions:130 mm (width)×230mmPREAMPLIFIER SECTION(height)x 165 mm (depth)3.2 kg (7 lb 1 oz)Frequency response:PHONO:RIAA curve t1.0 dBNet weight:TUNER,AUX YShipping weight:3.8 kg (8 Ib 6oz)TAPE15 Hz to 15 kHzREC/PB((input)±3dBSONYSERVICE MANUAL
请登录后查看评论内容