

第1页 / 共29页

第2页 / 共29页

第3页 / 共29页

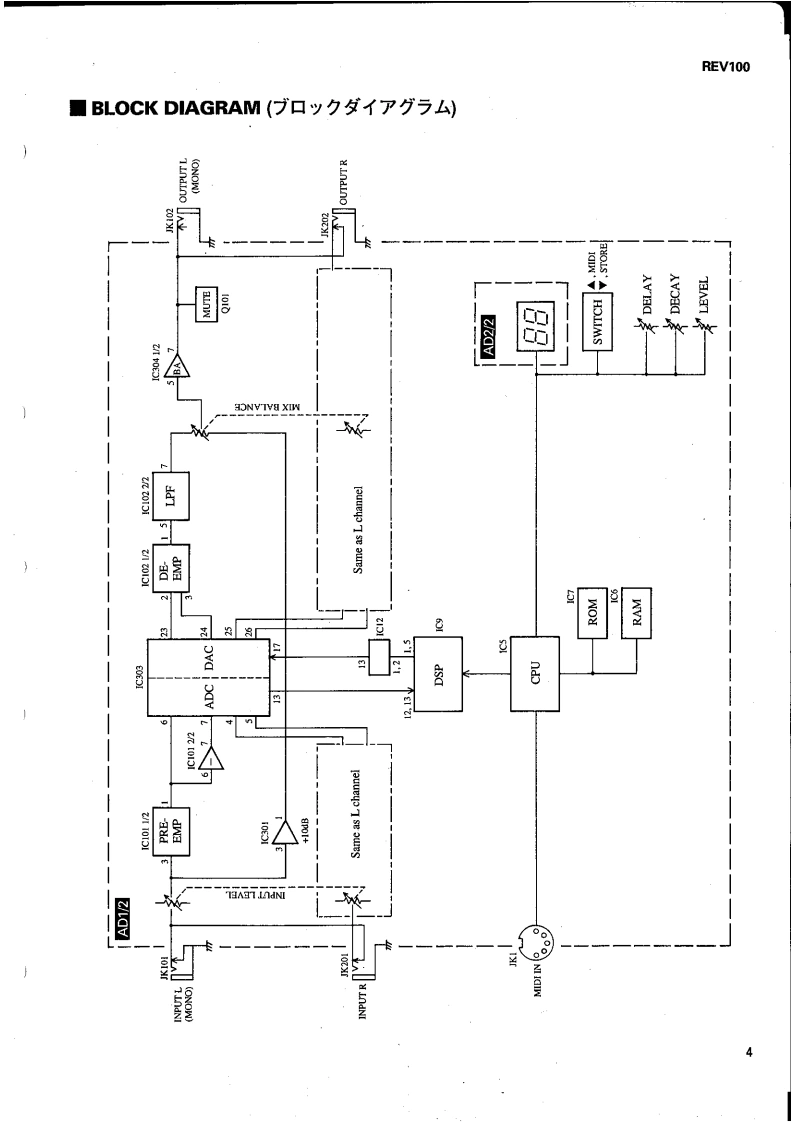
第4页 / 共29页

第5页 / 共29页

第6页 / 共29页

第7页 / 共29页

第8页 / 共29页

第9页 / 共29页

第10页 / 共29页
试读已结束,还剩19页,您可下载完整版后进行离线阅读
THE END
DIGITAL REVERBERATOR灵三/1DDSERVICE MANUAL●YAMAHA長Y9P●■CONTENTS(目次)SPECIFICA0S橘aE阑…3PANEL LAYOUT(Uバ礻儿T予卜)BLOCK DIAGRAM(ブ口y夕ダ亻T分与4).CIRCUIT BOARD LAYOUT(1二y卜レ亻予卜)5DIMENSIONS(寸法☒)..5DISASSEMBLY PROCEDURE(分解手順A)6LSI PIN DESCRIPTION(LSI端子機能表)4.8IC BLOCK DIAGRAM(C口y夕☒)10CIRCUIT BOARDS(一卜基板☒).11INSPECTIONS(検查仕樣)…..14/17TEST PROGRAM(于7K于75A)15/18ERROR MESSAGES(工ラ-Xy乜-)...16/19MIDI DATA FORMAT (MIDI子-夕7才-マy卜)20MIDI IMPLEMENTATION CHART........21OVERALL CIRCUIT DIAGRAM.......................22PARTS LISTYAMAHA CORP.PA011256HAMAMATSU.JAPAN19941210-248002.7K-891 Printed in Japan '94.12
请登录后查看评论内容