

第1页 / 共28页

第2页 / 共28页

第3页 / 共28页

第4页 / 共28页

第5页 / 共28页

第6页 / 共28页

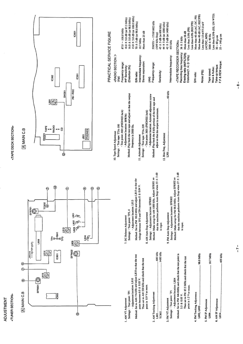
第7页 / 共28页

第8页 / 共28页
试读已结束,还剩20页,您可下载完整版后进行离线阅读
THE END
aluaaiwaSERVICECA-DW530IVONVNCD CARRY COMPONENT SYSTEMBASIC TAPE MECHANISM:TN-21ZSW-1694·TYPE:LH,UBASIC CD MECHANISM:KSM-213 CDMREVISION PUBLISHINGThis Service Manual is the "Revision Publishing"and replaces"SimpleManual"(S/M Code No.09-983-258-401)S/M Code No.09-985-251-5FE
请登录后查看评论内容