

第1页 / 共76页

第2页 / 共76页

第3页 / 共76页

第4页 / 共76页

第5页 / 共76页

第6页 / 共76页

第7页 / 共76页

第8页 / 共76页

第9页 / 共76页

第10页 / 共76页
试读已结束,还剩66页,您可下载完整版后进行离线阅读
THE END
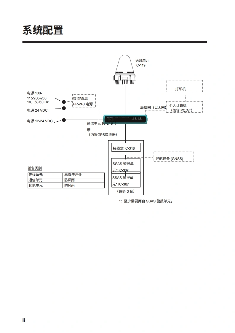
D安装手册INMARSAT MINI-C MES型号FELCOM19安全说明...f系统配置..设备清单…….i1.安装.1-11.1天线单元.1-11.2通信单元.1-31.3接线盒1C-318】.1-41.4AC/DC电源单元PR-240(选配).1-42.接线212.1通信单元上的天线电缆连接器2-22.2接线盒1C-318」2-73.初始设置….……..……3-13.1如何安装软件.3-13.2如何启动软件3-33.3如何设置MN(国际海事卫星组织移动号码)3-53.4如何设置AMS/BAM...3-63.5PC窗口设置.3-83.6如何设置俄语....3-123.7如何使用节省纸张功能..3-123.8如何输出EGC消息.......3-124.如何安装选装设备.………………….4-14.1IPX2套件OP16-58(线缆)/防水套件OP16-60(适用于IC-318)4-14.2防水套件0P16-61(适用于1C-219)4-24.3防水套件0P16-68(适用于1C-307)4-45.如何更改电源规格.5-1附录1J1S电缆指南..…......AP-1装箱单.…。A-1
请登录后查看评论内容