

第1页 / 共34页

第2页 / 共34页

第3页 / 共34页

第4页 / 共34页

第5页 / 共34页

第6页 / 共34页

第7页 / 共34页

第8页 / 共34页

第9页 / 共34页

第10页 / 共34页
试读已结束,还剩24页,您可下载完整版后进行离线阅读
THE END
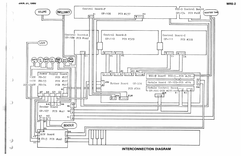
MRS-2 SERVICE NOTES8Da5F-501-1(001-215】1)100WHINPUTS AND OUTPUTS3D35P-501-2(001-215)●SPECIFICATIONSOUTPUT LEVEL P:OdBm117wM-6EUm.L:12dDm*KEYBOARDEAD灯NEis支过时aBAl3D05F-502{001-217)7kys.3001ae.-月EADP4灯NELEVEL1HM.LU220/2407.VCO IVOLTAGE CONTROLLED-DELAY/BEND SECTIONBEND CONTROL IN HOK.OSCILLATORIX2wth BEND SENSITMITY conol at"1B1ttan8o.9(016-009)DELAY T写8-10(VCO RANGE(1O.T.4I(2]00.0e0a28-9+TUNINGVDa torge 2wBwMASTER TUNNG好Hgn3n士1+VCF IVOLTAGE CONTROLLEDVCA1w:民enoval80reWa4(2Blind H52Bnd block No.17AFILTER)V002"A"TUNING lg时nn土1CV OUT jck 1a F vel(055H052[91-017A)er自GATEOUTjacI+I0wlv002“B"TUNIN0gen±I(》--ront Upper pane1CV1Nih418引2)(3)(2)---Bender Control Block(3】+ENVELOPE GENERATOR (1 EACHp▣RM事.VCAICONTROLLER SECTION(3》--Keybo8rdPC0 TAWENT▣D-3CGENERAL已6满■心0f5u的10n20NSLgT4 N LEVEL日-m%IN包EASE T程I4Ts-03Wrorvngo ichoA:a期折+61B.-123特0n:14gAcresorKr 25m connactonoondHo1drN0.203B(064-2033)Ha11er1na.205B(064-205ByKnob Ho.56Pane1 No.265D (72-265D)(016-056(016-053】日c1 der Ho.204日1064-20458ide Panel No.TOBKnob No.57Side Panel No,69B44(053-070B)016-057(0g3-069B}一Pact《cc11ar]EU460gA25b18ck《111-024)P2e1tn.27oba80.56Panel Ho.268E(101-027(016-056(0T2-268B)Holder No.232AKeybcard naay SK-1320 (C04-011)064-232A》ButtonsBender里onrd0P-107(149-1070.9Black(016-009No.86Red1016-006016-0B50.87Green016-0aKey CT Board CV-3Nylon RivetBendern0.69BLue(016-09】No.88Yellov{016-05】(152-003)U1P3-4[122-001j(029-022)RolandPrinted in Japen A3
请登录后查看评论内容