

第1页 / 共11页

第2页 / 共11页
试读已结束,还剩9页,您可下载完整版后进行离线阅读
THE END
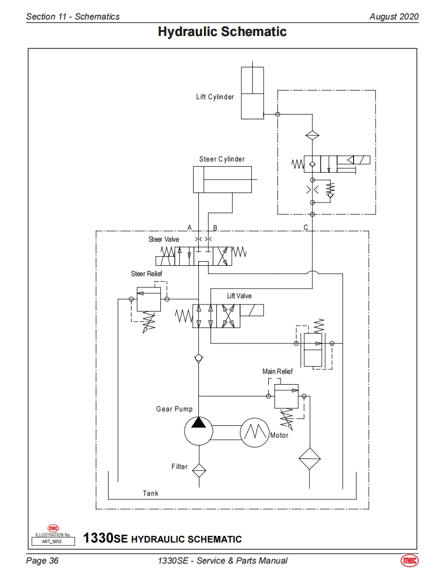
Section 11-SchematicsAugust 2020Hydraulic SchematicLift CylinderSteer CylinderAB.CSteer ValveSteer ReliefLift ValveMain ReliefGear PumpMotorFilterTankILLUSTRATION NoART_50531330SE HYDRAULIC SCHEMATICPage 361330SE-Service Parts Manualmec
请登录后查看评论内容