

第1页 / 共10页

第2页 / 共10页
试读已结束,还剩8页,您可下载完整版后进行离线阅读
THE END
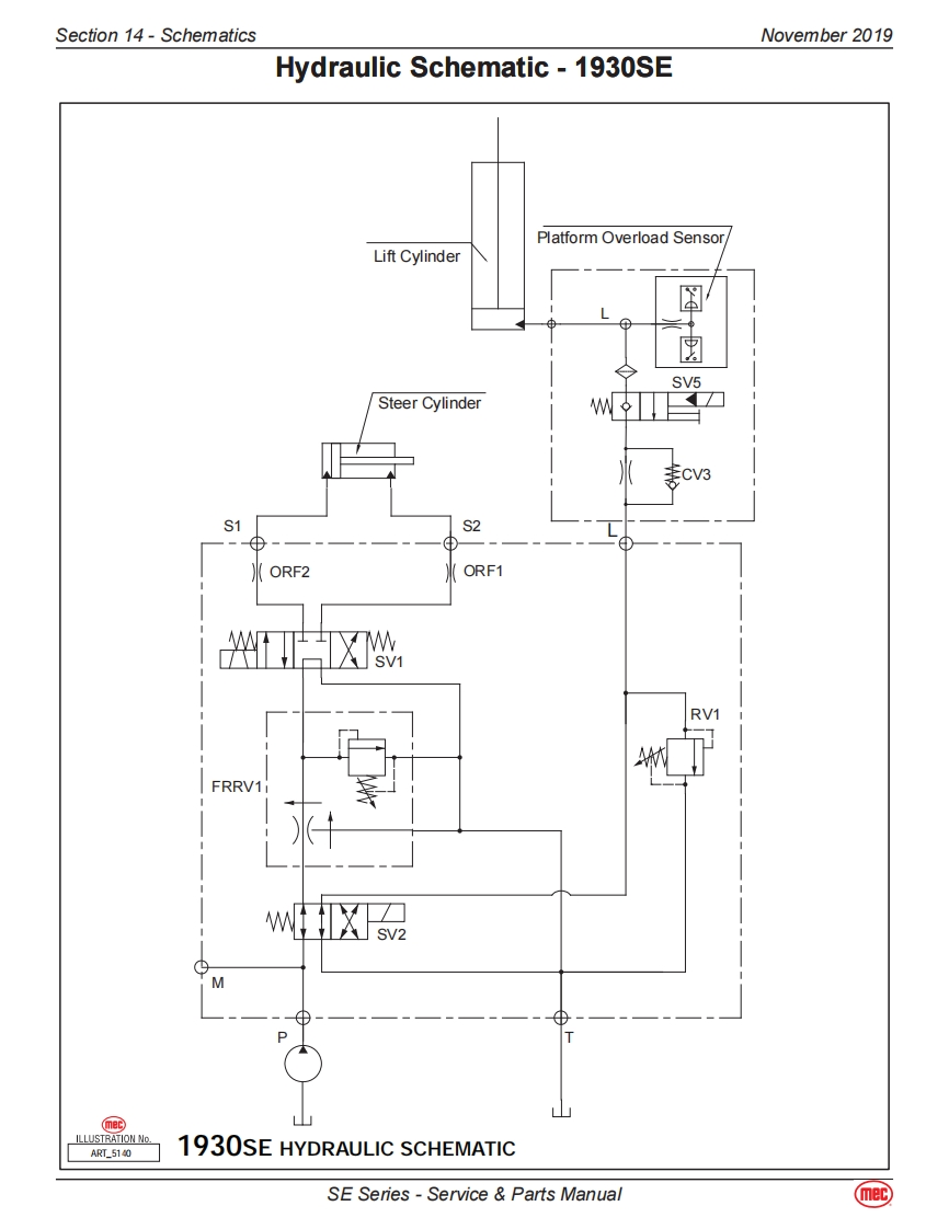
Section 14-SchematicsNovember 2019Hydraulic Schematic -1930SEPlatform Overload SensorLift CylinderSV5Steer CylinderS1S2ORF2ORF1SV1RV1FRRV11SV2MQmerILLUSTRATION NoART_51401930SE HYDRAULIC SCHEMATICSE Series-Service Parts Manualmec
请登录后查看评论内容