DL6SW_2m-(Schematic电器原理图手册)

DL6SW_2m-(Schematic电器原理图手册)新质力文库 - 聚焦新质生产力发展的数字化知识库_行业洞察 / 理论成果 / 实践指南免费下载新质力文库
DL6SW_2m-(Schematic电器原理图手册)
此内容为付费资源,请付费后查看
2936
立即购买
您当前未登录!建议登陆后购买,可保存购买订单
付费资源

第1页 / 共1页
已完成全部阅读,共1
THE END
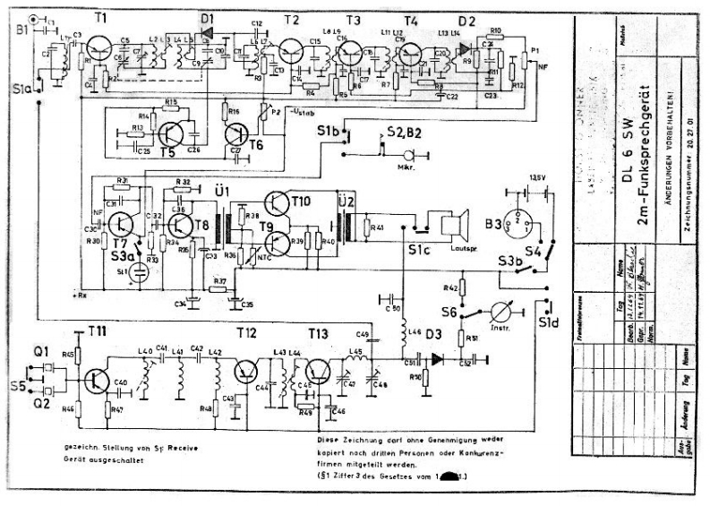
1nT1T2T3T4D2S1b+S2,B2T5C20T6C4Mkr.A3201T10U2T8B39R30T7LoutspS4S3bA3行R42cx宁S6T11T12T13C4934D3R到L43L4L45S5.Q2HR46Diese Zeichnung corl ohne Genenmigung wedergezeichn.Slellung von Sp Receivekepiert nach drit相n Personen oder装anburenz-虹Gerat ausgeschaltetfirmen mitgeleilt werden.(51 Zifter 3 des Geset:es vom 11.
喜欢就支持一下吧
评论 抢沙发

请登录后发表评论

    请登录后查看评论内容