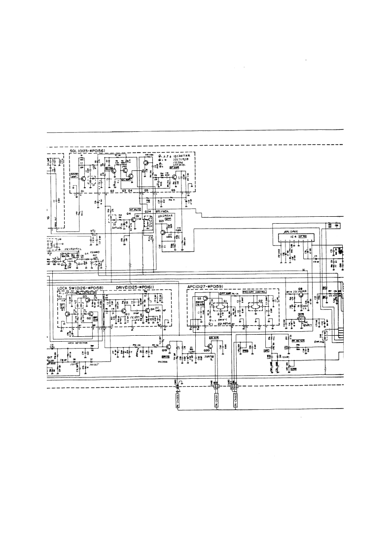
Alinco_DR-1200T_电器原理说明书手册找手册网13小时前发布关注私信0.25MB4页046Alinco_DR-1200T_电器原理说明书手册此内容为付费资源,请付费后查看¥19¥21黄金会员免费钻石会员免费立即购买您当前未登录!建议登陆后购买,可保存购买订单付费资源 第1页 / 共4页 第2页 / 共4页 第3页 / 共4页 第4页 / 共4页 已完成全部阅读,共4页 THE ENDAlinco 文本预览 TaNM斤IF[0124-WPOI57]Twr明.-_0g ex D红限MI22-P156]时时2Specifications are subject to change without notice or obligationScanned by IW1AXR▣▣Downloaded by☐Amateur Radio Directory 查看更多 收起部分 喜欢就支持一下吧收藏
请登录后查看评论内容