

第1页 / 共73页

第2页 / 共73页

第3页 / 共73页

第4页 / 共73页

第5页 / 共73页

第6页 / 共73页

第7页 / 共73页

第8页 / 共73页

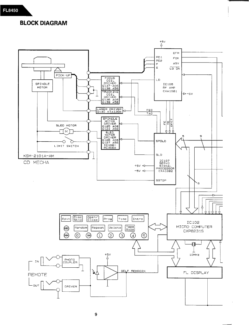
第9页 / 共73页

第10页 / 共73页
试读已结束,还剩63页,您可下载完整版后进行离线阅读
THE END
The Harman KardonModel FL8450Manual ACOMPACT DISC CHANGERTechnical Manualharman/kardon FL8450酸06606■CONTENTS■LASER BEAM SAFETY PRECAUTIONS ...........2TROUBLESHOOTING…25BEFORE REPAIRING THE COMPACT DISCPRINTED CIRCUIT BOARDS.........34P%AYER…3GENERAL UNIT EXPLODED VIEW................37LEAKAGE TEST…4GENERAL UNIT PARTS LIST................44SPECIFICATIONS…5ELECTRICAL PARTS LIST...................46CONTROL AND FUNCTIONS..................IC FUNCTIONAL BLOCK DIAGRAM4…50BLOCK DIAGRAM…9PACKAGE4444…56DISASSEMBLY INSTRUCTIONS..........11NIRING DIAGRAM…57PICKUP REPLACEMENT................13SCHEMATIC DIAGRAM…58CIRCUIT DESCRIPTION..........................15TRANSISTOR AND DIODE LEADALIGNMENT AND ADJUSTMENT .................2IDENTIFICATION.................59DANGER:Invisible laser radiation when open and interlock failed or defeated.AVOID DIRECT EXPOSURE TO BEAM.harman/kardonParts and Service Office80 Crossways Park West,Woodbury,N.Y.117971112-FL8450A P9502 1500 Printed in KoreaS D.M12 -F P4S
请登录后查看评论内容