

第1页 / 共8页

第2页 / 共8页

第3页 / 共8页

第4页 / 共8页

第5页 / 共8页
试读已结束,还剩3页,您可下载完整版后进行离线阅读
THE END
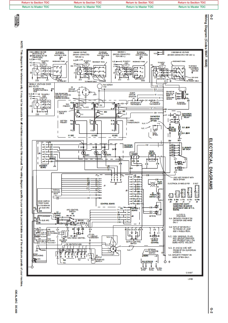
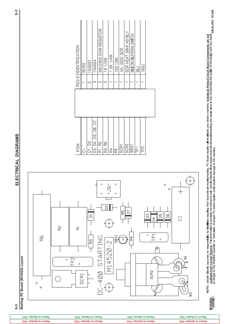
Return to Section TOCRetum to Section TOCRetum to Section TOCReturn to Section TOCRetum to Master TOCRetum to Master TOCReturn to Master TOCRetum to Master TOCWiring3NOTE:This diagram is品203040V0TAG220FOR 230 VDiagram(Codes 9847,9848)零园FAN MOTOR2263220/2022332 VT538自2色b+87Thewinng22e8i年TMTHELECTRICAL DIAGRAMS3217ELECTRICAL SYNBOLS PERE197a相涯CONTROL BOARDV-SLB ARCCHOKENOTES8N.BND 31 AND 32 APE NOTONT ON EUROPEAN+0225DIOCE OPTION ONLY.●ECTRODE01299gL心IDEALARC DC4008
请登录后查看评论内容