

第1页 / 共33页

第2页 / 共33页

第3页 / 共33页

第4页 / 共33页

第5页 / 共33页

第6页 / 共33页

第7页 / 共33页

第8页 / 共33页

第9页 / 共33页

第10页 / 共33页
试读已结束,还剩23页,您可下载完整版后进行离线阅读
THE END
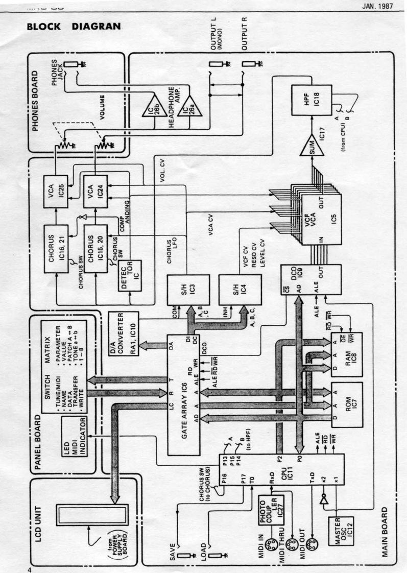
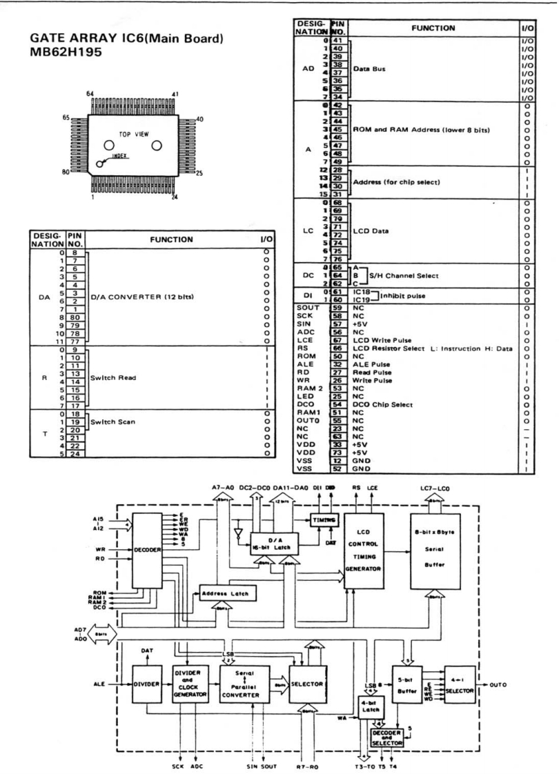
wMKs-与lUMKS-50SERVICE NOTESFirst EditionSPECIFICATIONSDCO....................TUNE±50 centsLFO MOD±400 centsENV MOD±3200 centsAFTERTOUCH±400 centsBENDER±1200 cents.CUTOFF FREO8Hz to 33kHz,-24dB/octENV MOD±12octLFO MOD±6octAFTERTOUCH+6octKEY FOLLOW0-100%ENV,,·····.T14ms-30sT2 4ms-30sT38m5-30sT4 8ms-30sLFO.RATE0.03Hz-60HzDELAY TIME0-30sOUTPUT................AUDIO-3dBmPHONES8-15022 StereoPOWER CONSUMPTION ....EXP16W,12W (Japan)DIMENSIONS.....·.,.·.480W1×290(D)×44(H)mm18-7/8w)×11-7/16(D)×1-3/4(H)inWEIGHT.······3.5kg.7b,120ozSwitch SDD G3078A(13129124Button(2247024000)Rack Angle (2212356800)Escutcheon(2222031900)Top Cover(22025330)LED GL-9PG12 GRN(15029149)Front Panel(22215530)Jack YKB21-5010(13449145)LCD Cover (22025782)LCD Unit DM011Z-1DL3Knob(2247026200j(150294411Panel Removal ScrewsPot.RK16K128010KB-(13239218)A and B.(Also see p.2】RolandPrinted in Japan BD-2
请登录后查看评论内容