MEC升降车平台8733-SCH维修电气原理图手册

MEC升降车平台8733-SCH维修电气原理图手册-找手册网
MEC升降车平台8733-SCH维修电气原理图手册
此内容为付费资源,请付费后查看
1921
立即购买
您当前未登录!建议登陆后购买,可保存购买订单
付费资源

第1页 / 共23页

第2页 / 共23页

第3页 / 共23页

第4页 / 共23页

第5页 / 共23页

第6页 / 共23页

第7页 / 共23页

第8页 / 共23页

第9页 / 共23页

第10页 / 共23页
试读已结束,还剩13页,您可下载完整版后进行离线阅读
THE END
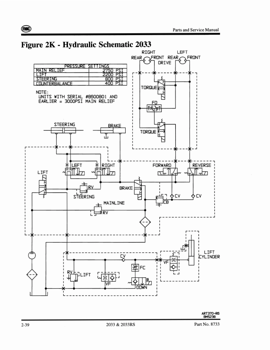
Parts and Service ManualFigure 2C-Electrical Schematic 2033SERIAL#8600101-#8601536的10911391013器1220Fo著子行Em服还m里ART515 ROBM110892-312033&2033R.SPart No.8733
喜欢就支持一下吧
评论 抢沙发

请登录后发表评论

    请登录后查看评论内容