MEC升降车平台7795-SCH维修电气原理图手册

MEC升降车平台7795-SCH维修电气原理图手册-找手册网
MEC升降车平台7795-SCH维修电气原理图手册
此内容为付费资源,请付费后查看
1921
立即购买
您当前未登录!建议登陆后购买,可保存购买订单
付费资源

第1页 / 共11页

第2页 / 共11页

第3页 / 共11页

第4页 / 共11页

第5页 / 共11页

第6页 / 共11页

第7页 / 共11页

第8页 / 共11页

第9页 / 共11页

第10页 / 共11页
试读已结束,还剩1页,您可下载完整版后进行离线阅读
THE END
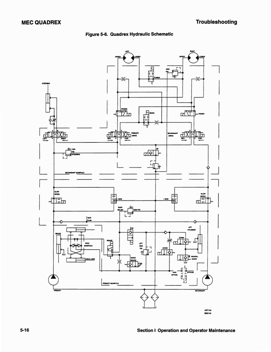
TroubleshootingMEC QUADREXFigure 6-1.Quadrex 25SRTA3SRT瑞中00000L相平L000Section I Cperation and Operator Maintenance子-7仔88的
喜欢就支持一下吧
评论 抢沙发

请登录后发表评论

    请登录后查看评论内容