FT-416_电器原理图

FT-416_电器原理图-找手册网
FT-416_电器原理图
此内容为付费资源,请付费后查看
1921
付费资源

第1页 / 共8页

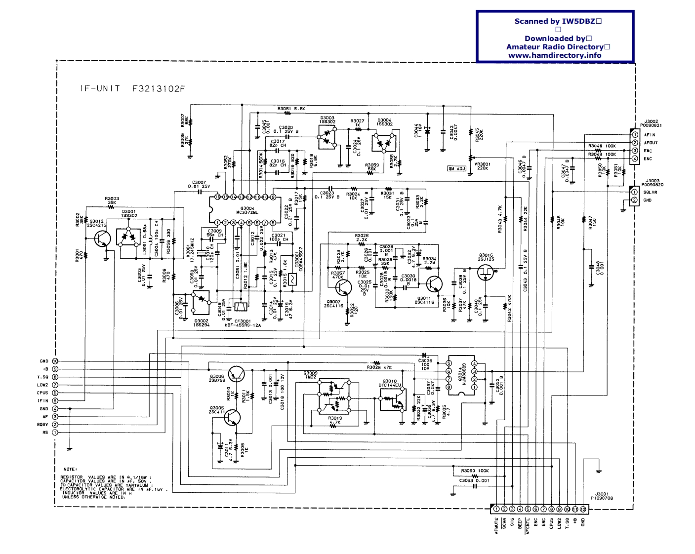
第2页 / 共8页

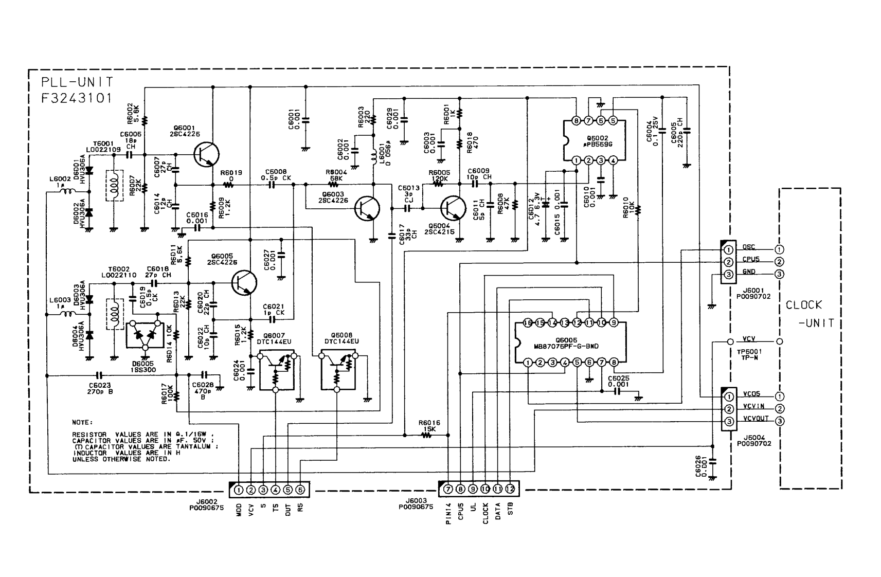
第3页 / 共8页

第4页 / 共8页

第5页 / 共8页

第6页 / 共8页

第7页 / 共8页

第8页 / 共8页
已完成全部阅读,共8
THE END
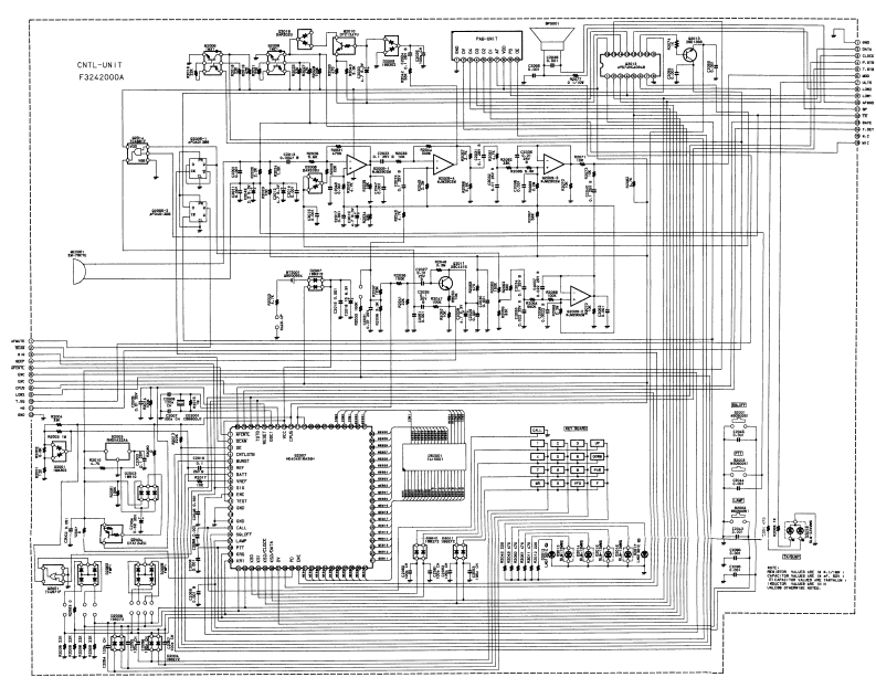
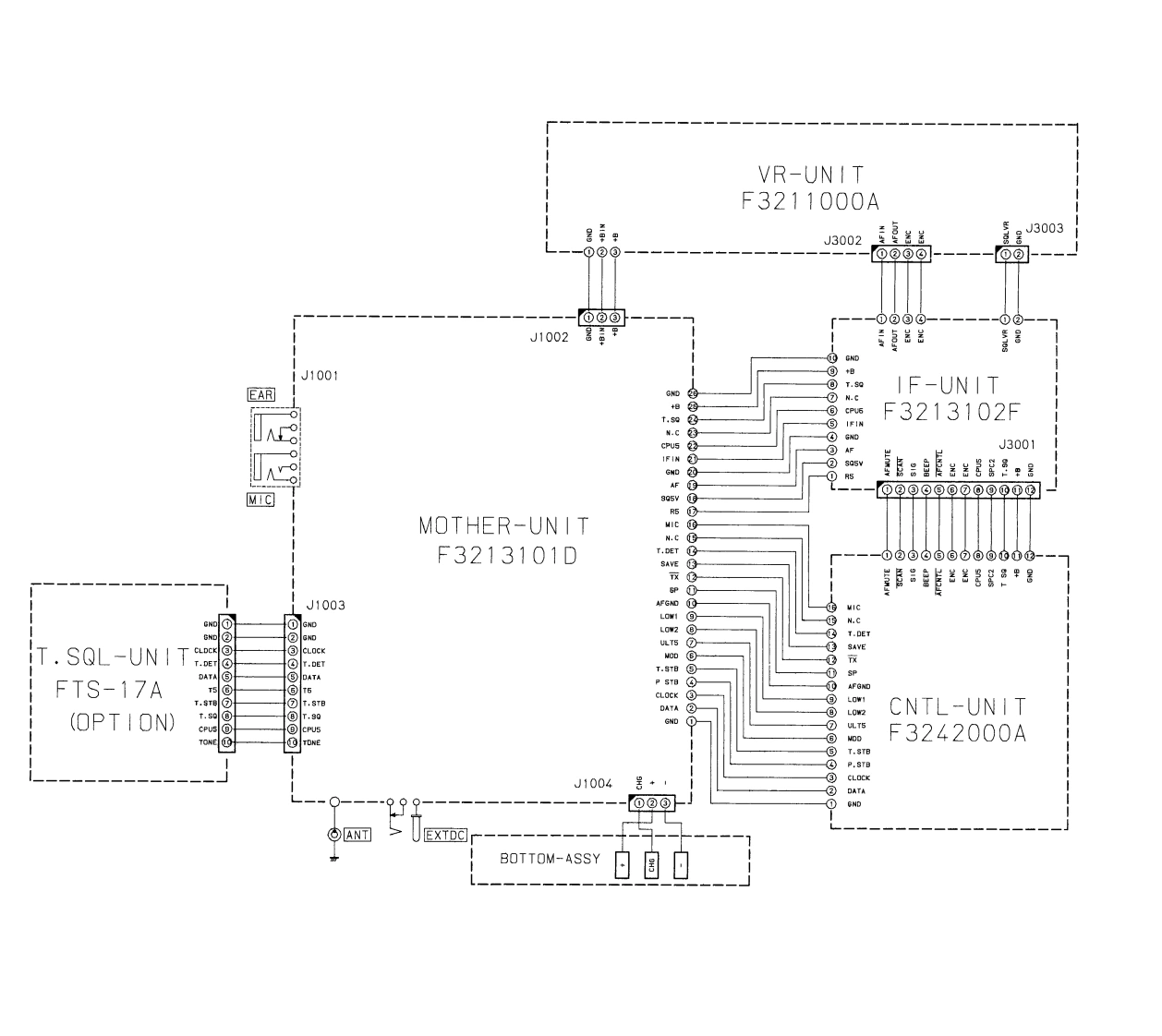
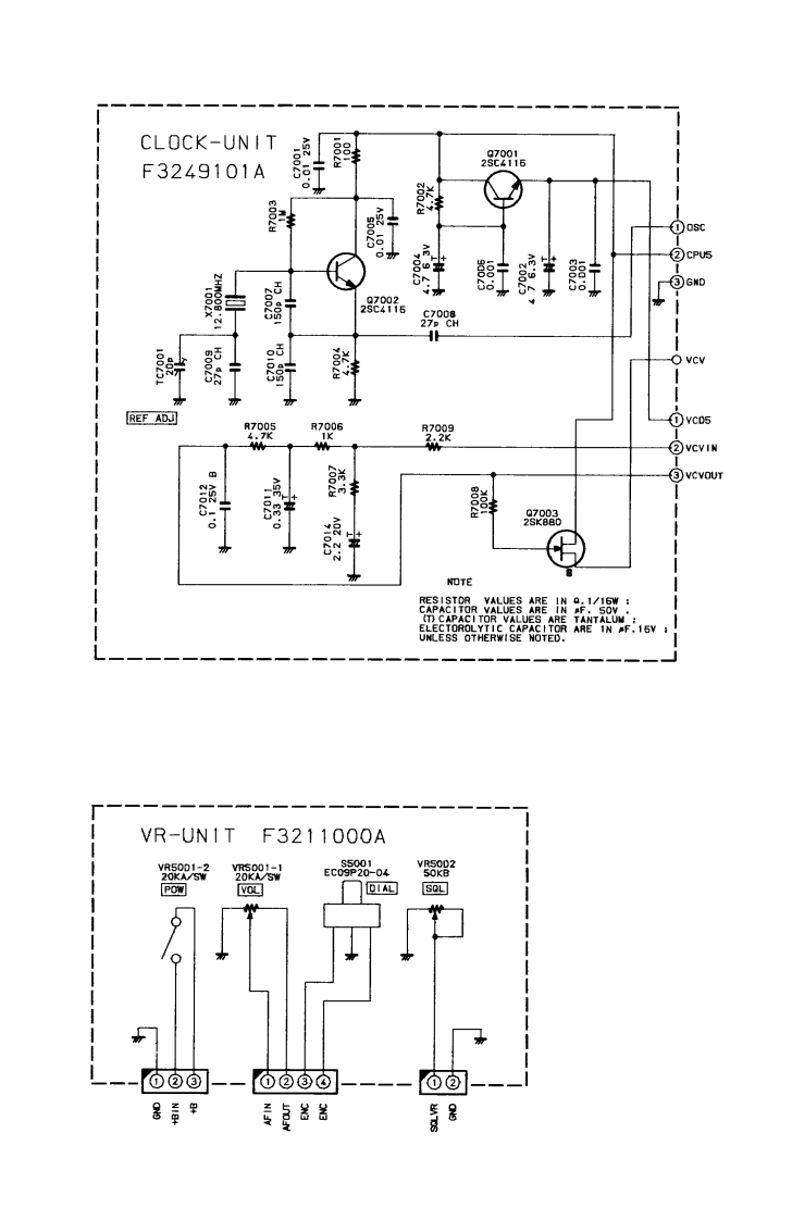
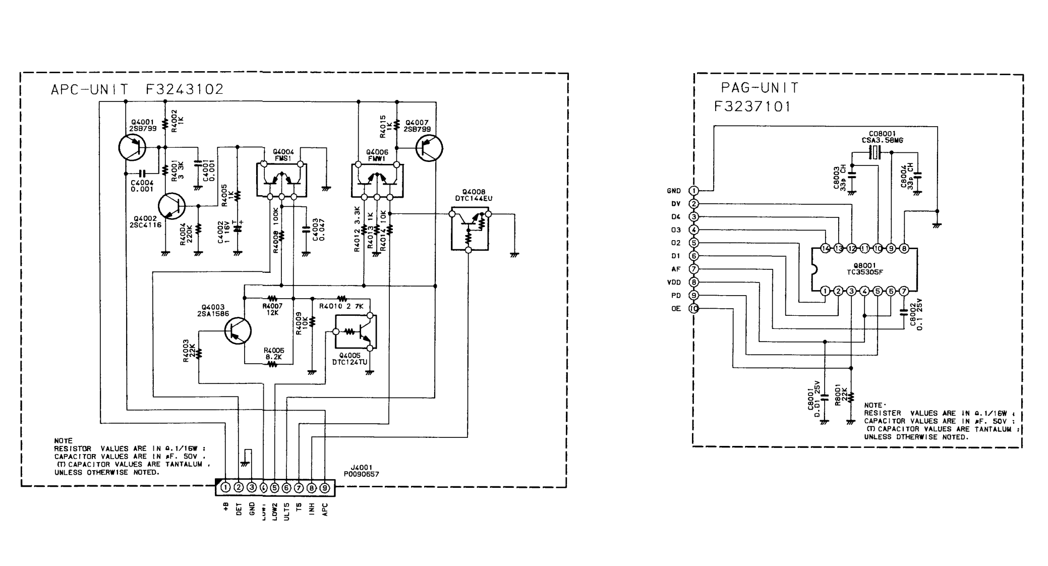
应☑罩7M150T.SQL-UN ITFTS-17A155321(OPT ION)MOTHER-UN I TF3213101DTONE」40-CHYCY2SB79BCLOCK-UNITIF-UINITF3249101AF3213102F03091824i6930138001密02016周国园LL DATA密VR-UNITF3211000A27PLL-UNIT2SD1368F3243101Q2007c0200190002卓CPUHD404618A38H中国厨园TX LINERX LINECDNNON LINE2009-210n14414GHif-1772010KEY BOARDfLi-fo-f121Scanned by IW5DBz▣189302195302MATRIX▣Downloaded by☐CNTL-UNITF3242000AAmateur Radio Directorywww.hamdirectory.info
喜欢就支持一下吧
评论 抢沙发

请登录后发表评论

    请登录后查看评论内容