FT-416电器原理图

FT-416电器原理图-找手册网
FT-416电器原理图
此内容为付费资源,请付费后查看
1921
付费资源

第1页 / 共8页

第2页 / 共8页

第3页 / 共8页

第4页 / 共8页

第5页 / 共8页

第6页 / 共8页

第7页 / 共8页

第8页 / 共8页
已完成全部阅读,共8
THE END
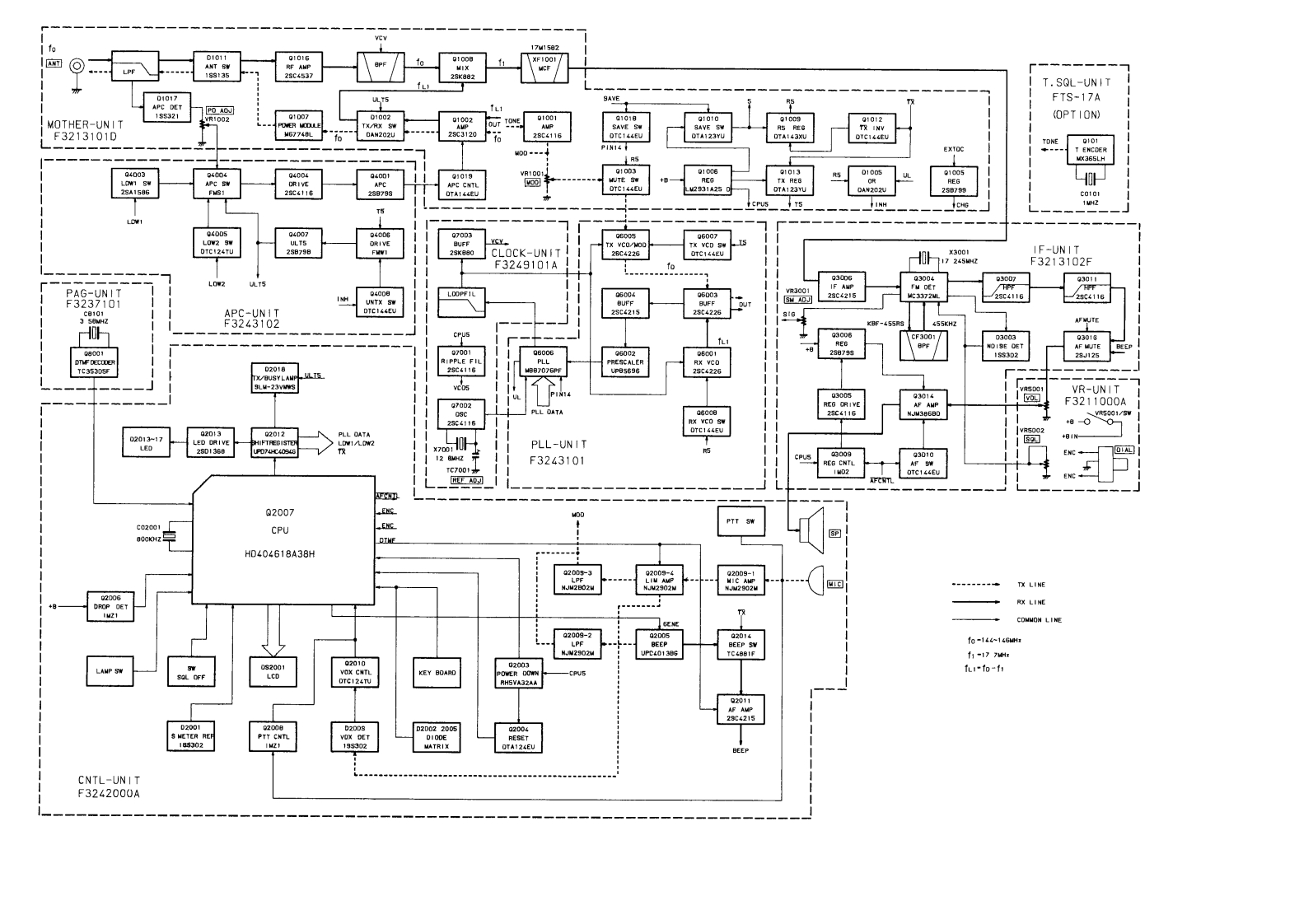
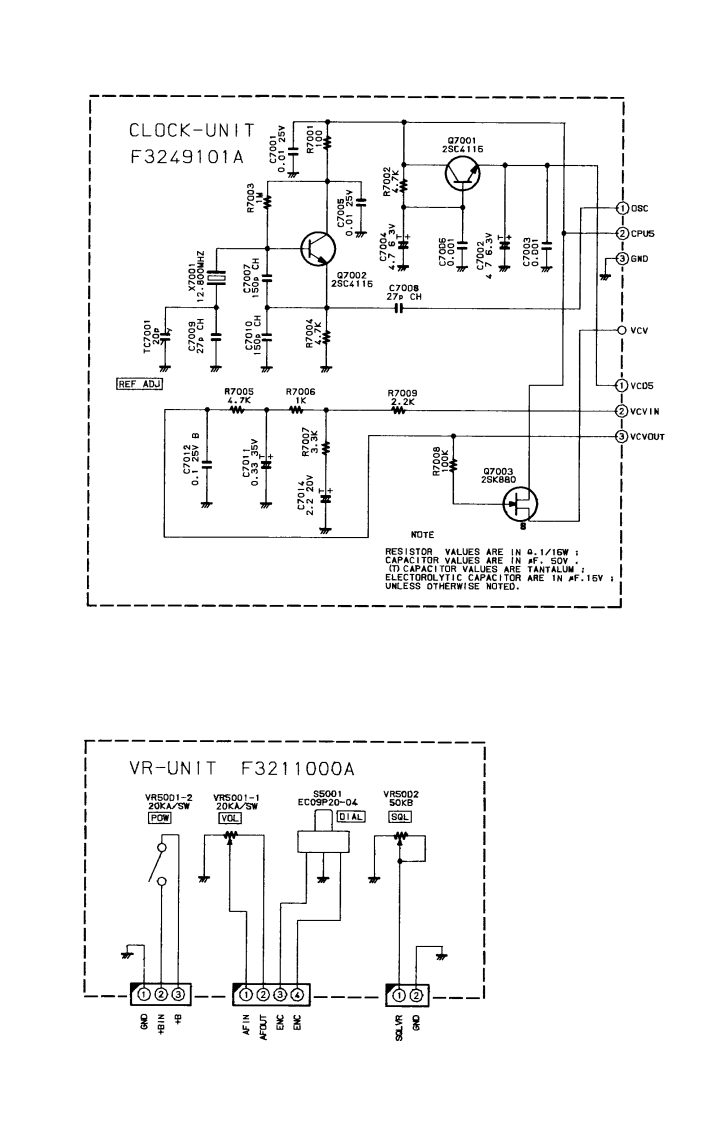
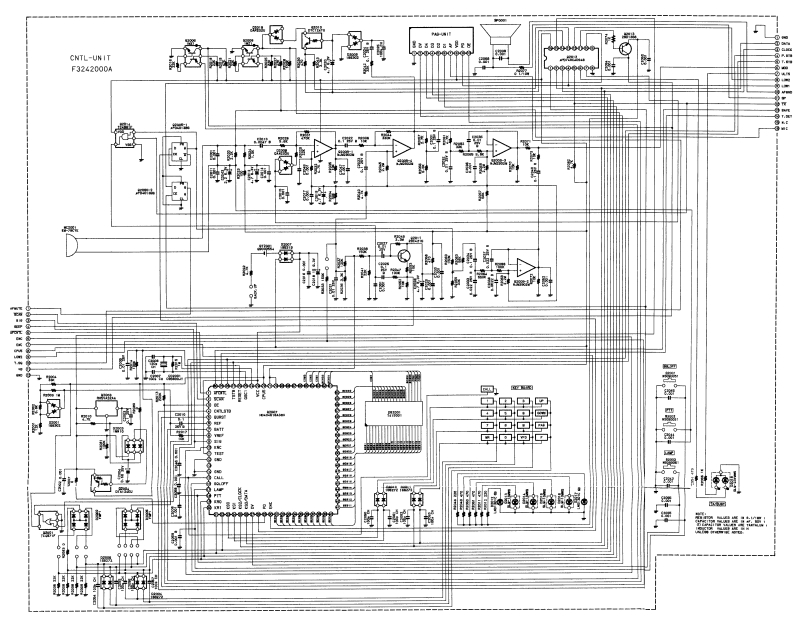
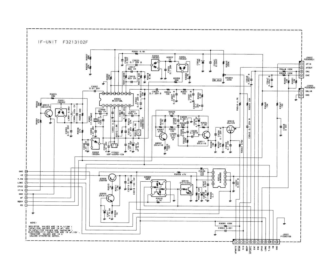
7M150☑T.SQL-UN ITFTS-17A155321(OPT ION)MOTHER-UN I TF3213101D囪图TONE40-YCYCLOCK-UNITIF-UINITF3249101AF3213102F301m8930138001密02018国国园VR-UNITF3211000ALL DATAPLL-UNIT2SD1368OF3243101RFQ2007c02001CPUHD404618A38HTX LINERX LINECDNNON LINE2009-2中国厨园f-14~146wHf1-17702010KEY BOARDfu1p-02189302121195302MATRIXCNTL-UNITF3242000A
喜欢就支持一下吧
评论 抢沙发

请登录后发表评论

    请登录后查看评论内容