

第1页 / 共13页

第2页 / 共13页

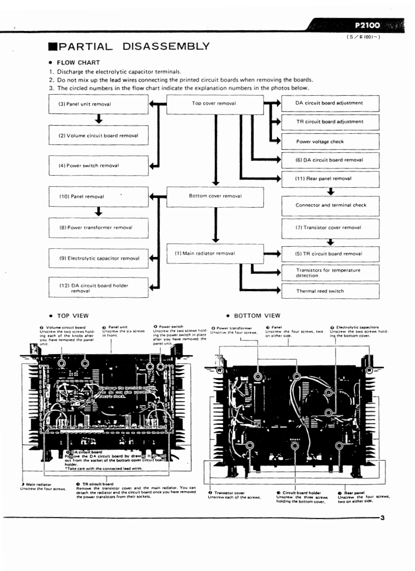
第3页 / 共13页

第4页 / 共13页

第5页 / 共13页

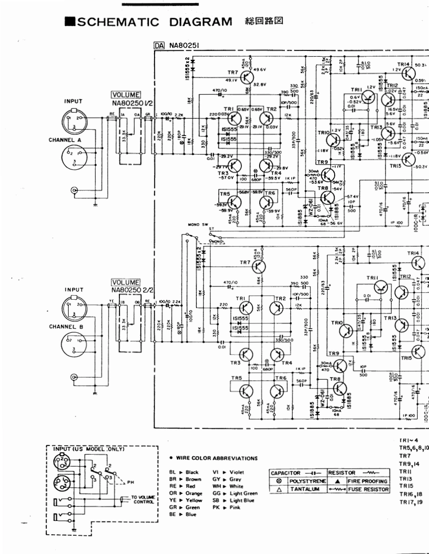
第6页 / 共13页

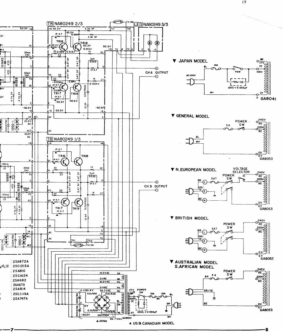
第7页 / 共13页

第8页 / 共13页

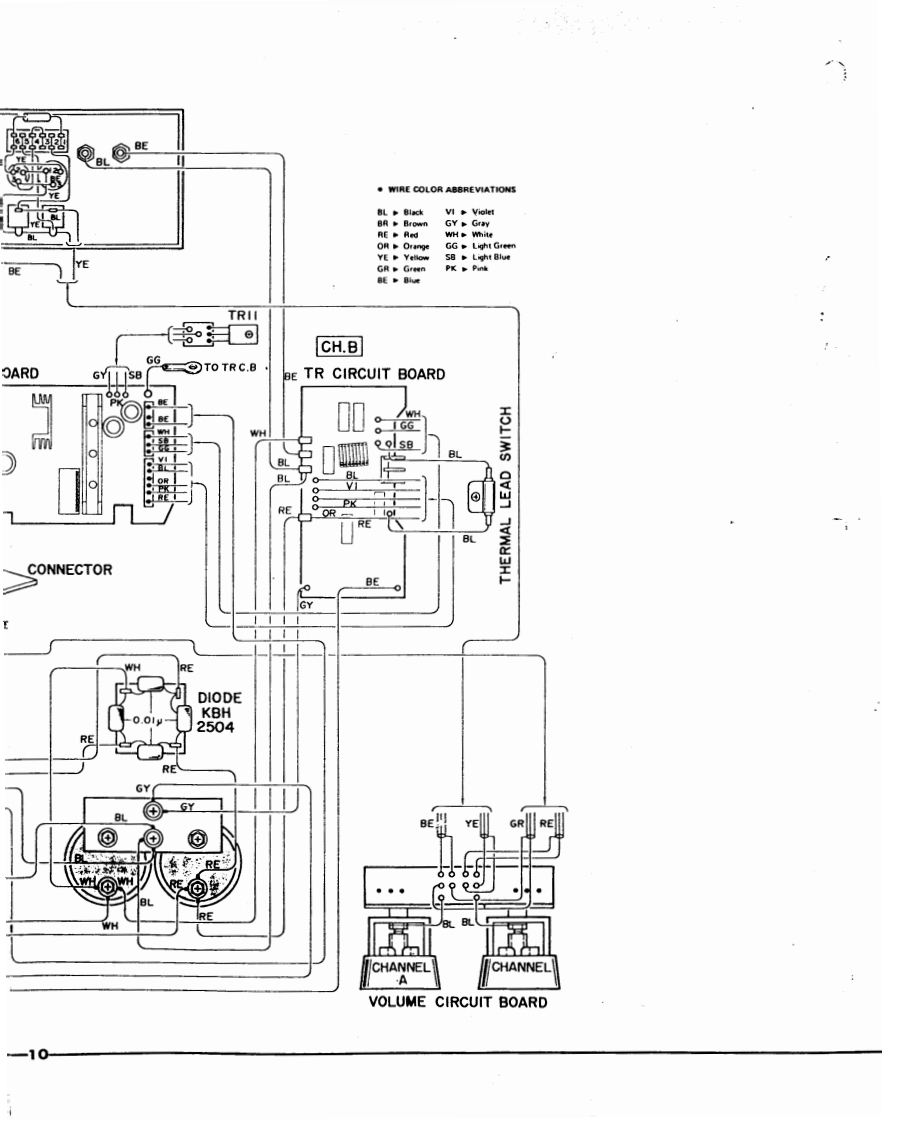
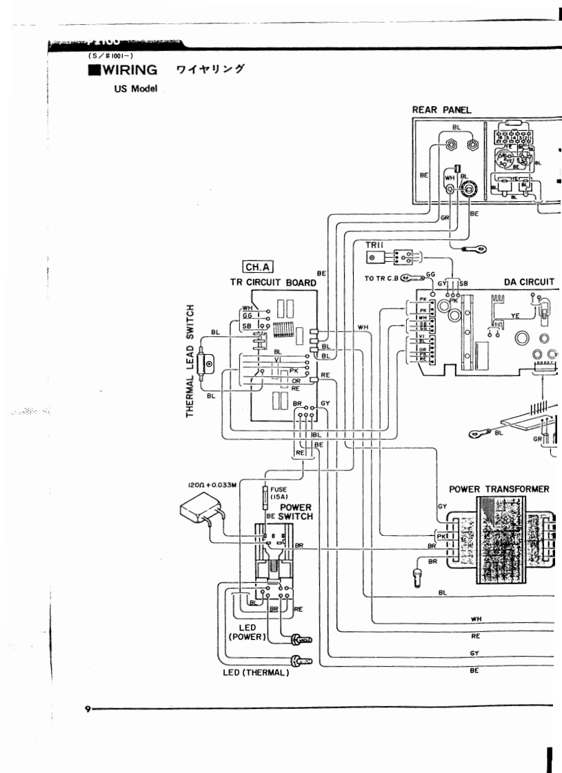
第9页 / 共13页

第10页 / 共13页
试读已结束,还剩3页,您可下载完整版后进行离线阅读
THE END
P2100SERVICEMANUALFRONT PANELYAMAHA■CONTENTSSPECIFICATIONS...,,.··PRINTED CIRCUIT BOARD..····CHARACTERISTIC CHART ........SCHEMATIC DIAGRAM...··2PARTIAL DISASSEMBLY..·:··WIRING.…ADJUSTMENT AND INSPECTIONS·4·PARTS LIST.X·11米YAMAHA006368Printed in Japen 4.77
请登录后查看评论内容