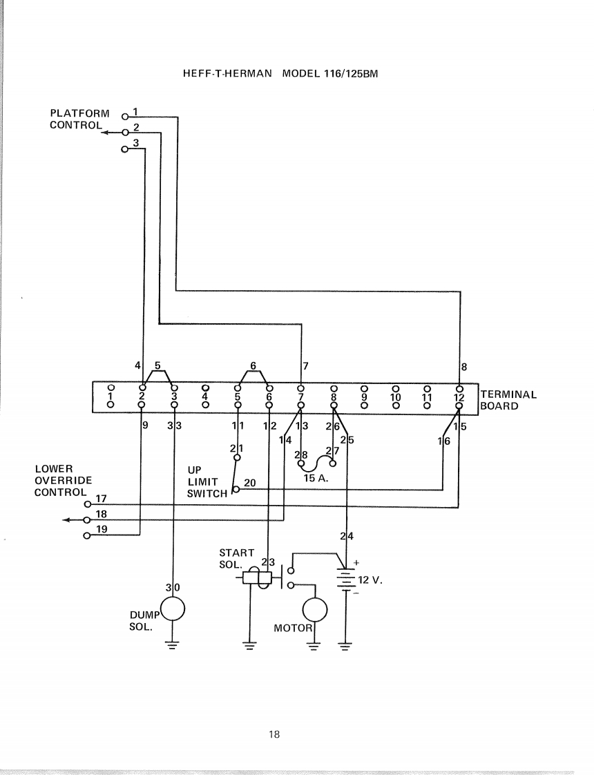
MEC升降车平台54747-SCH维修电气原理图手册找手册网昨天发布关注私信0.29MB4页037MEC升降车平台54747-SCH维修电气原理图手册此内容为付费资源,请付费后查看¥19¥21黄金会员免费钻石会员免费立即购买您当前未登录!建议登陆后购买,可保存购买订单付费资源 第1页 / 共4页 第2页 / 共4页 第3页 / 共4页 第4页 / 共4页 已完成全部阅读,共4页 THE END利勃海尔/Swift/Mec 文本预览 HEFF-T-HERMAN MODEL 116/125BMPLATFORM01CONTROL02036801020030040050888TERMINALBOARD933111213267151425162827LOWERUPCONTROLOVERRIDELIMIT2015A.SWITCH b-01801924STARTSOL.2312V.30DUMPSOL.MOTOR18 查看更多 收起部分 喜欢就支持一下吧收藏
请登录后查看评论内容