MEC升降车平台7215-SCH维修电气原理图手册

MEC升降车平台7215-SCH维修电气原理图手册-找手册网
MEC升降车平台7215-SCH维修电气原理图手册
此内容为付费资源,请付费后查看
1921
立即购买
您当前未登录!建议登陆后购买,可保存购买订单
付费资源

第1页 / 共9页

第2页 / 共9页

第3页 / 共9页

第4页 / 共9页

第5页 / 共9页

第6页 / 共9页

第7页 / 共9页

第8页 / 共9页

第9页 / 共9页
已完成全部阅读,共9
THE END
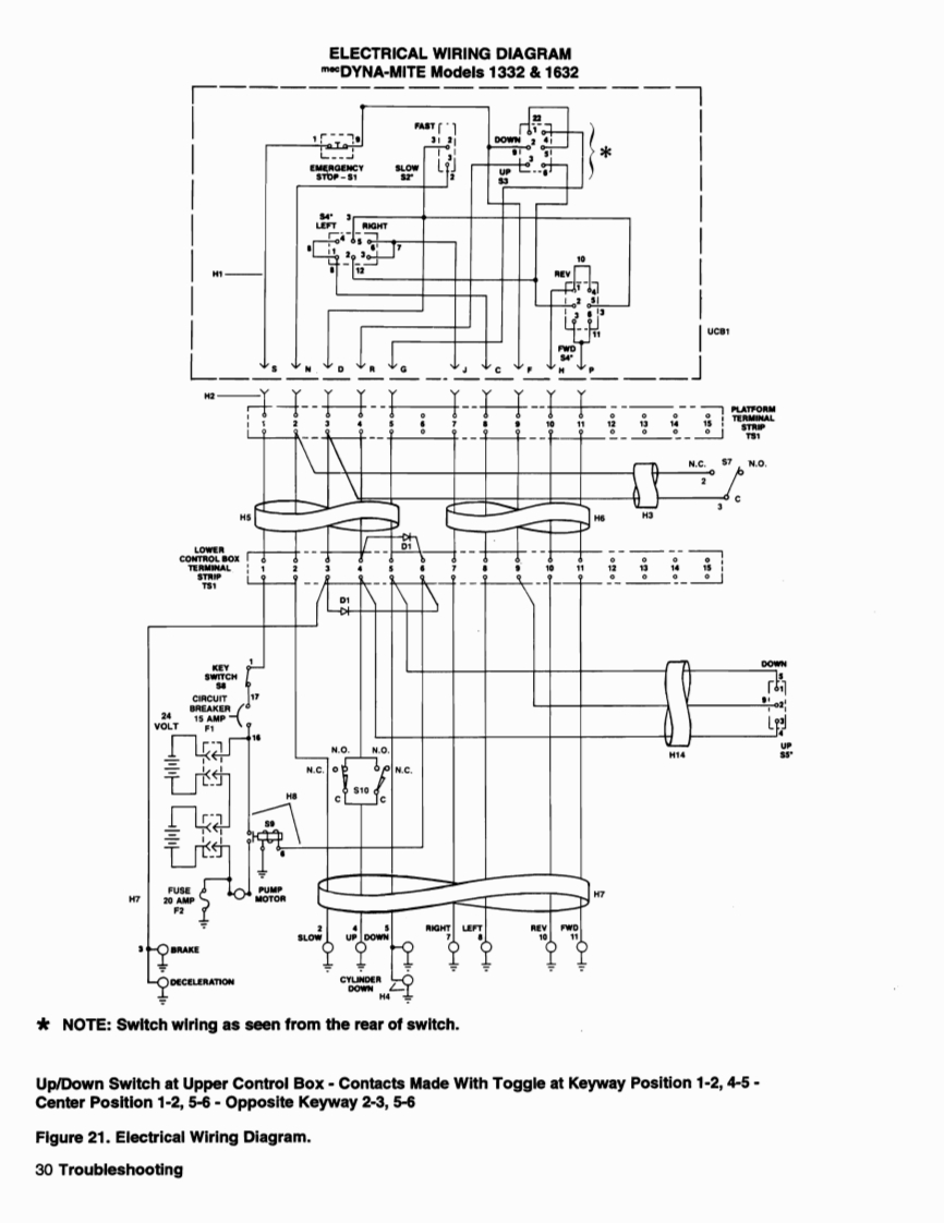
ELECTRICAL WIRING DIAGRAMm*DYNA-MITE Models 1332 1632FASTAcoCIRCUIT17[三L·电电N.O.N.OH14N.C.N.C.H7BRAKEDECELERATION*NOTE:Switch wiring as seen from the rear of switch.Up/Down Switch at Upper Control Box-Contacts Made With Toggle at Keyway Position 1-2,4-5-Center Position 1-2,5-6-Opposite Keyway 2-3,5-6Figure 21.Electrical Wiring Diagram.30 Troubleshooting
喜欢就支持一下吧
评论 抢沙发

请登录后发表评论

    请登录后查看评论内容