KENWOOD–TH-27-维修电器原理图手册
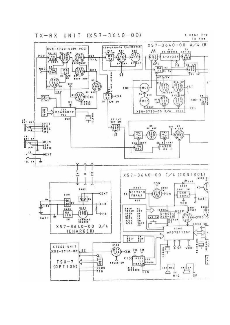
TX-RXUN1T(X57-3640-00)f.mthe fres1-97s0-00t/0TVE刃X57-3640-00A/4(R×58-3740-00W-VC0】92ANT SV型TS-AV22A不APC小SVFB>T XY图的k5RH81t/03M5下c0't®卧X58-3750-008/6(EL),份到围习德→REN...
KG-UV920P_使用说明书手册_Part_2
Gelling startedLGUxELCDBack panelAl kinds ol pertormonce paramonora can be selecied on the LCD scroen.Somoimes,you my be unobl lo think of whal theryPoeer input sock碳一GTG55OTMF m...
DD-3A_维修手册电器原理图
Ap.1931DD3A四E▣SS-3A SERVICE NOTESNOTICE注意Digital DelayFirst EditionThis notes ie for use to service the DD-3AFor DO-3 there are 2 types.old type and new one.of1t。DD-3 having a...
手册编号79:icom-ic-47a-e-维修说明书手册ice-manual
430MHz FM TRANSCEIVERIC-47A/EMAINTENANCE MANUALICOMICOM INCORPORATED1-6-19,Kamikuratsukuri,Hirano-ku,Osaka 547,JaparPhone:07935301Telex:iCOM TR J63649ICOM EUROPE G.M.B.HICOM CANADA...
KenwoodTK-2160-3160R操作说明书手册
PyKOBOCTBO no 3KcnnyATALNNKENWOODyKB MB 4M TPAHCVBEPbITK-2160MTK-3160KENWOOD CORPORATION©B62-1747-10(M)090807060504030201Downloaded from www.rads.ru
panasonic_AJ-HD1400使用说明书手册
PanasonicOperating InstructionsDigital HD Video Cassette RecorderModel No.HD1400WVCPROHDEX①回0w0吗u002p0g日日Before operating this product,please read the instructions carefully a...
京瓷打印机KM-3035_KM-3035-4035-5035-ServiceManual维修维护手册含电器原理图
KYOCERaKM-3035KM-4035KM-5035SERVICEMANUALPublished in April 2005842FG112Version 3.0
Yorkville-Maxim-1000-Speaker-Service-Manual维修服务手册说明书含电器原理图
YorkvilleSERVICE MANUALMaxim 1000WEB ACCESS:http://www.yorkville.comWORLD HEADQUARTERSCANADAUSAYorkville SoundYorkville Sound Inc.550 Grante Court4625 Wamer Industial EstatePickori...
Kenwood_KMC-35_KMC-36_维修说明书手册
MICROPHONE/KEYPAD MICROPHONEKMC-35/36KENWOODSERVICE MANUAL2004-7 PRINTED IN JAPANB51-8697-00(N)1309KMC-35Lever knob (PTT)(K29-9333-08)Curl cable1E30-7531-08)KMC-36Lever knob (PTT)(...
Kenwood_MC-55_MC-80_MC-85_serv维修手册含电器原理图
MC-55KENWOODMC-55 PARTS LISTSERVICE MANUALPart No.DescriptionRef.No.Q'tyTC4013BPC.MOS ICIC11SEL1334GLED (Green)D101MC-55,MC-80,MC-85SEL1334RLED (Red)D1021s1555Si diodeD1-3SW-100A/B...
Kawasaki-Ninja-ZX10R-ZX1000C1-2004-2005_Manuale-d’officina_ita驾驶与日常维修维护手册
■3Kawasaki Ninja ZX-10RManuale diassistenzadella motocicletta
哈曼卡顿Harman-Kardon-AVR-445-维修手册
harman/kardonAVR445AM DOLBY DIGITAL RECEIVERSERVICE MANUALWR图国用齿题HDMI 1/OPT 1LOGIC 7 7CH CI口◆口:harman/kardonCONTENTSESD WARNING.........2PROCESSOR RESET......................
富士fujifilm_x100S数码相机说明书手册
FUJ'FILMBL02411-100ZHTDIGITAL CAMERA準備X100S第一步驟使用手冊基本攝影與播放感谢您選購本產品。本手冊將說明如何使用您基本動畫錄製與播放的FUJIFILM X100S數位相機以及如何安装隨附的軟體...
NIKON尼康数码相机AF-28-85mm-f3.5-4.5维修手册零部件手册
JAA72902-R.3285.A(AF Zoom Nikkor 28~85mm f/3.5~4.5(New)Ais300,001REPAIR MANUALNikon NIKNIKON CORPORATIONTokyo.Japan©Copyright1990ALL RIGHTS RESERVED無断耘戴老禁寸力
哈曼卡顿Harman-Kardon-DVD-20-维修手册
DVD20Digital Versatile Disc PlayerDolby Digital/DTS/PCM/MP3 decodingPRELIMINARYService-Technical Manual留严a705Harman International SNC-Haman Consumer International 2,route de Tour...
Brother-MFC-210—215—410—420—425—620—Fax-2440—DCP-110—115—117—310—315-维修维护手册
brothe。FACSIMILE EQUIPMENTSERVICE MANUALMODELS:MFC620CN/425CNMFC420CN /410CNMFC215C/210CFAX2440CDCP315CN/310CNDCP120C/117C/115C/110CConfidential
松下DMC-FX30维修手册
ORDER NO.DSC0702015CEB26Service ManualDigital CameraLUMIXDMC-FX30PLEICADC VARID-ELMARIT白DMC-FX30PCDMC-FX30PLDMC-FX30EBDMC-FX30EEDMC-FX30EFDMC-FX30EGDMC-FX30EGMDMC-FX30GCDMC-FX30GD...
NIKON尼康数码相机FM10维修手册零部件手册
FAA31051-R.3377.A作成承認印配布許可印GMMFM1▣FAA31051PARTS LIST修理部品表NiKOn NIKON CORPORATIONTokyo,JapanCopyrightC1995 by Nikon Corporation.All Rights Reserved.無断耘载孝禁式从P...
哈曼卡顿Harman-Kardon-HK-825-维修手册
The Harman KardonModel hk825Manual No.64ASTEREO PREAMPLIFIERTechnical Manual(hk825harman/kardon92290NAN7
Icom-VS-3-操作说明书手册-2
ICOMINSTRUCTIONS⑦Thank you be puchasing the VS-3 Bleooth HEADTransmit from a transceiver using the VS-3BU侧ooth HEADSETSsT.This headset is compatitle wih Buctooh operThis section ...
icomicm73_操作说明书手册
INSTRUCTION MANUALVHF MARINE TRANSCEIVERIC-M73IC-M73EUROICOMCOM6CALLINGCALLING1C-M73IC-M73EURO16/CY16/CThis device complies with Part 15 of the FCC Rules.Opera-CHWXSCANCHtion is su...
杭州叉车OMM-CPCD120-XXW96零部件和维修手册含电器原理图和液压原理图
必XF seriesXF series 12tInternal Combustion Counterbalanced Forklift TruckOPERATION AND MAINTENANCEMANUAL(€Original InstructionHANGCHA GROUP CO.,LTD.09/2023
编号36:爱华Aiwa-ADF910-tape-维修图纸手册
S/M Code No.91 -097 DATE OF ISSUE 111991-TAIWAAD-F910XK-5000SERVICEMANUALSTEREO CASSETTE DECK●BASIC TAPE MECHANISM:ALP -12·TYPE.H,K,E (AD -F910)D(XK-5000)製品-K:81DS1-0111:81DS1-...
TYT-MD-380-User-Manual使用说明书手册
To customersThanik you very much for using our two-way radiosThis product has a newly developed function menu andhumanism cperation design,making it easy to use.It will meet your r...
DCY系列车床电主轴使用说明书2019年12月第1版定
半在本产品使用说明书中,我们将尽力叙述各种与该产品使用相关的事项。限于篇幅限制及产品具体使用等原因,不可能对产品中所有不必做和/或不能做的操作进行详细的叙述。因此,本产品中没有特别...
爱华Aiwa-AV-S17-维修手册
AV-S17UaiwaSERVICE目©@@g回0000SERVICE MANUALSTEREO AV RECEIVERThis Service manual does not include 'Electrical adjustment','IC BLOCK DIAGRAM'and 'IC DESCRIPTION'.These items will ...
鼎力BA24RT_ba28rt曲臂吊维修维护手册
pyKoBOACTBo no 3Kcnnyataunnn o6cnyKnBaHnKCaMOXO HbIewapHNDHO-cOYneHeHHbIeTO☑eMHAKN BoonBA28RTBA28RTBA24RTDINGLIDingliMachinery
爱华Aiwa-NS-XA888-维修手册
auaaI山aSERVICENSX-A888NSX-S888IVONYNCOMPACT DISC STEREOCASSETTE RECEIVER·TYPE:U(A888),LH(S888)SIMPLE MANUALHOIANISReplace this Service Manual with 'Revision Publishing'when it is...
雅马哈Yamaha-M2500E-01-mix维修手册电器原理图
MIXING CONSOLE己马口▣-24/32/4oC/4日口/56口SERVICE MANUALM2500-56C■CONTENTSSPECIFICATIONS3/5DIMENSIONS…8PANEL LAYOUT9CIRCUIT BOARD LAYOUT.16DISASSEMBLY PROCEDURE18LSI PIN DESCRIP...
GSK990MC编程及操作手册2023年3月第4版0406定
米在本使用手册中,我们将尽力叙述各种与GSK990MC钻铣床数控系统操作相关的事项。限于篇幅限制及产品具体使用等原因,不可能对该系统产品中所有不必做或不能做的操作进行详细的叙述。因此,本使...
HNC-808TEA安装连接说明书
HNC-8O8TEA安装连接说明书x华中数控世纪星车床数控系统HNC-8O8TEA安装连接说明书CREV1.02013.05武汉华中数控股份有限公司中国·武汉版权所有©2013武汉华中数控股份有限公司。保留所有权利1
Denon-PMA1060-int-维修说明书手册含电器原理图
DENONHi-Fi Pre-Main AmplifierSERVICE MANUALODEL PMA-1▣6O/86OINTEGRATED STEREO AMPLIFIERPMA-1060PMA-860CONTENTSOPERATING INSTRUCTIONS210BLOCK.LEVEL DIAGRAMMETHOD OF ADJUSTMENTS12RE...
HarmanKardon-Citation17-pre-维修说明书手册含电器原理图2
The Citation SeventeenProfessional Solid StateStereophonic Preamplifier/Audio EqualizerTechnical ManualLBBBFFDBEEBBB3B3338383333Citation Seventeenharman/kardonWARNINGThese technica...
八重洲YAESU-FT-3DE_DR_GM_user操作说明书手册-中文
YAESU厂c7oC4FM/FM 144/430MHz双频段数字收发机FT3DRFT3DE用户手册(GM版)500TXO1 RXO145.5200445.500FMF MW AUTOMODEYAESUFT3DBACK DISP BANDcM日AWB月VIMBluetooth
雅马哈yamaha_pw800w_power_supplySERVICE-MANUAL维修手册电器原理图
POWER SUPPLYPW800WSERVICE MANUAL米YAMAHA■CONTENTS(目次)SPECIF1 CATIONS(然合仕樣)3PANEL LAYOUT(パ礻儿亻了7卜)DIMENSIONS(寸法☒..CIRCUIT BOARD LAYOUT(1二y卜亻了7卜).6DISASSEMBLY PRO...
Vertex_VX-4500_VX-4600_VHF_维修维护电器原理图手册_2011
SVertex StandardVERTEX STANDARD CO.,LTD.4-8-8 Nakameguro,Meguro-Ku,Tokyo 153-8644,JapanVHF FM TransceiverVERTEX STANDARDUS Headquarters10900 Waiker Street,Cypress,CA 90630,U.S.A.VX...
ICOM艾可慕IC-R3_serv维修手册含电器原理图
SERVICEMANUALCOMMUNICATIONS RECEIVERIC-R3Amateur Radio Directory▣Icom Inc.
YAESU八重洲FTM-3200DR_操作说明书手册_ENG_EH052N100-中文版
YA西SJThe radioFTM-3200DR操作手册VHF数字模拟收发机C4FM/FM○6.5200■■■■■DNDIALn以◎)
艾可慕icom_icgm1500_使用说明书手册20260331中文版
INSTRUCTION MANUAL生存用双向对讲机IC-GM1SOOIC-GM1SOOEa bB本没备衍骨四甲形话他委具会0心的规到集15腿分的规冠衡用本没备清消家不希适或有喜干扰Icom Inc.
HX290操作说明书手册
N STANDARD HORIZONHX290EFloating Marine TransceiverOwner's ManualMICSTANDARD HORIZONBUSYi.FLOATING169CLRVERTEX STANDARD CO.,LTD.Downloaded from www.Manualslib.com manuals search en...
编号71:惠普HP346A-346B-346COperating-Service使用与维修手册
Operating and Service ManualAgilent 346A/B/C Noise Source(Including Options001,002,and004)Serial NumbersThis manual applies directly to instruments withserial numbers prefixed 4124...
ROLAND_S-770_维修手册电器原理图
MAR.1990S-770/RA8-770S-77▣/A577▣SERVICE NOTESTABLE OFCONTENTS目次PageDIGITAL SAMPLER/MEMORY B0AAOFirst Editions770S-770SPECIFICATIONS (S-770)LOCATION OF CONTROLS代京儿配置闪2EXPL...
KENWOOD建武TS-450S_TS-690S_external_control_使用说明书手册-中文版
TS-450STS-690S外部控制说明书KENWOODKENWOOD CORPORATION℃日本印刷B62-0099-00(K,E,M,P,X①g22111098765432191121110987654
SUMIG_TIGER_161__180操作手册含电器原理图
AlusoldaSUMIGMANUAL DE INSTRUCOES66明SUMIGI日》SUMIGITIG TIGER 161e TIG TIGER 180Importante:Este manual foi redigido para soldadores:Leia-o atentamente antes deImportante:Leia o ma...
ALINCO–DR-135-435MK2-维修电器原理图手册
DR-135/DR-435MkIlService ManualCONTENTSSPECIFICATIONSPARTS LISTGeneralTransmitter3MAIN Unit DR-135,30-33MAIN Unit DR-4353336CIRCUIT DESCRIPTIONVCO Unit DR-435361)Receiver System DR...
Akai-AMA90-int-维修说明书手册含电器原理图
AKAI SERVICE mAnUALAKAI白白后STEREO INTEGRATED AMPLIFIERMODEL AM-A90
th25-45-series_使用说明书手册
TH-25series/TH-45series144MHz,430/440MHz FM TRANSCEIVERINSTRUCTION MANUALKENWOODCPRINTED IN JAPAN B50-8260-00(W)(T)89/12111098765432188/1211109876543





















































